Control Engineering 2024 JanFeb

Page 1


AI for cybersecurity:

New research | 7

Your 2023 multi-media hot topics | 16

Control system reliability | 24, 26

Overcome 3 process data analytics obstacles | 29

Motors and drives: Efficiency | 32-34

New products | 53

3rd party open-source MKR shields

Productivity

The Productivity ® Open UL/CE-certified open-source CPUs mimic the Arduino® MKRZero microcontroller, seamlessly supporting both standard 3rd-party MKR shields and industrial PLC I/O. Use the Arduino IDE (C++) or CircuitPython with any text editor (P1AM-200 CPU only) to quickly code the P1AM controller for your application or use the wide assortment of libraries and example code for various applications available online.

With the ProductivityOpen platform you get all the features of a standard Arduino plus the power and reliability of an industrial controller

standard Arduino the power and of an industrial controller starting at only $69.00!

What can it do?

The P1AM CPUs are blank canvases and with the right know-how, you can make them do almost anything.

Now offering a CircuitPython version!

CircuitPython is supported with the new P1AM-200 CPU, providing more flexibility with code editors and code syntax.

The new P1AM-200 CPU hardware features:

• 120MHz processor

• Up to 16MB of flash memory for code and file storage

• Crypto coprocessor for higher performance when using encryption libraries

• Neo-pixel RGB LED for visualization of the CPU program status

• Simple data logging

• IIoT functions

• Pick and place

• Greenhouse automation

• HVAC control

• Water treatment processes

• Package/material handling

• Generator switchgear

• Lighting control

• The possibilities are ENDLESS!

NEW! SE3 Series Industrial Ethernet Switches starting at only $78.00!

The new STRIDE SE3 series of unmanaged Ethernet switches provides low-cost, reliable Ethernet networking solutions for industrial applications. Built with a rugged IP30 metal housing, this series o ers:

• Fast (10/100 Base-T) and Gigabit (1000 Base-T) speeds

• Fiber optic connections (ST 100FX, SC 100FX, and SFP ports)

• Up to 16 ports total

• Plastic IP67-rated version with five M12 10/100 Base-T ports is also available for applications that require higher protection from water intrusion

• PoE+ models provide both power and communication in the same port. With up to 120W (30W per port) of power, these switches reduce the time and expense of having electrical power cabling installed. Fast or Gigabit PoE+ Ethernet communication speeds are available

price, buy at: www.automationdirect.com/ethernet-switches

INNOVATIONS

JANUARY/FEBRUARY 2024

u Control Engineering eBook series, now available: Winter Edition

53 | New Products for Engineers – See products in this issue.

Small controllers; Inductive proximity sensors; Liquid level controller; Industrial 5G gateway; Electrostatic motor efficiency, torque; Multiloop, multifunction safety logic solver; AC servo motors; No-code data ops software; Weight controller for level; Mini tunnel magneto-resistance sensors.

ONLINE: Photoacoustic spectroscopy sensor for CO 2; Dynamometer system tests electric motor efficiency; Electrical enclosures with double seals; Multi-touch resistive touch screens; Position sensors for high temperatures

55 | Back to Basics: What it really takes to control inventory

A computerized maintenance management system helps proper spare parts management, cuts downtime, increases profits.

NEWSLETTERS ONLINE

AI & ML Newsletter

• AI and motion control, people, automation, cybersecurity

Edge & Cloud Computing Newsletter

• Three things to consider for edge computing deployment Motors and Drives Newsletter

• PLC programming, geared motors, motor repair video, VFD value

Stay ahead. Subscribe! www.controleng.com/newsletters

u NEW: Global System Integrator Report

Integration as collaboration, System Integrator of the Year, System Integrator Giants and more. Integrator Giants.

Contact: kparker@cfemedia.com; cvavra@cfemedia.com. www.controleng.com/GSIR

SCADA & HMI

See ICS network integration benefits for a connected plant, efficiency, asset management benefits for valves and actuators and more in a 45-page eBook.

Learn more at: www.controleng.com/ebooks

u Robotics

This edition includes logistics, robotics advances at the heart of improving automation, strong future for collaborative robot market and much more in this 51-page eBook.

Learn more at: www.controleng.com/ebooks

u Control Engineering digital edition

Useful links to more info, photos: In the digital edition, click on headlines to see online version with more text and often more images and graphics. Download a PDF version. www.controleng.com/ magazine

Sigma-SD spindle motors and drives are designed specifically for machine tool applications to provide machine builders the performance and productivity to standout from the crowd.

• High Speed Motor / Matching High Frequency Drive Shortens cutting times and boosts throughput

• High Bandwidth Drive with Analog or EtherCAT Interface Provides higher precision speed control

• Optimized Motor Winding Design and Cooling Increases efficiency and reduces weight with 200% maximum continuous output motor power

• Fully Regenerative Power Converter Conserves power, cut energy bills, and reduces cabinet size

• Gain Switching: Easy Transition Between Gain Levels Improves spindle orient function and enhances rigid tapping performance

Want to get an edge on your competition? Contact Yaskawa today.

• Low Inertia Design Maintains precise speed control despite rapid changes in cutting torque

Online Highlights

INSIGHTS

u “AI in Industrial Cybersecurity” is a new research report from Industrial Control System Cybersecurity and Control Engineering; CFE Media and Technology www.controleng.com/research

u How to augment process industry sustainability with automation, digitalization; Stone Shi, Control Engineering China (C) www.controleng.com/articles/how-to-augment-process-industry-sustainability-with-automation-digitalization

u Market Update: Automation mergers, acquisitions, capital markets analysis: January 2024; Clint Bundy, Bundy Group www.controleng.com/articles/automation-mergers-acquisitions-capital-markets-analysis-january-2024

u How to meet industrial sustainability with automation, processes, people; Mark T. Hoske, Control Engineering (A) www.controleng.com/articles/how-to-meet-industrial-sustainability-with-automation-processes-people

u Industrial networking 101: everything you need to know; Nick Roe, Matrix Technologies www.controleng.com/articles/industrial-networking-101-everything-you-need-to-know

u Video: AutomationDirect's Rin Irvin on best practices for redundancy in industrial systems www.controleng.com/articles/expert-interview-series-rin-irvin-automationdirect

u Video: Wiser Systems' Mark Dirks explains real time location and tracking services (D) www.controleng.com/articles/trade-show-feature-mark-dirks-wiser-systems

u Video: Honeywell’s Pramesh Maheshwari on how digitalization’s growing role, impact is changing process manufacturing (E) www.controleng.com/articles/how-digitalizations-growing-role-impact-is-changing-process-manufacturing

ANSWERS

u Better magnetic flow meter sensors increase productivity, cut downtime; Brian Hays, Emerson (B) www.controleng.com/articles/better-magnetic-flow-meter-sensors-increase-productivity-cut-downtime

u Choosing data acquisition technology that benefits smart factories; Thomas Burke, CC-Link Partners Association (CLPA) America www.controleng.com/articles/choosing-data-acquisition-technology-that-benefits-smart-factories

u Control system integrators: How to excel with automation upgrades [Parts 1-4]; Mark T. Hoske, Control Engineering www.controleng.com/articles/control-system-integrators-how-to-excel-with-automation-upgrades

u New SCADA features and functions, Part 1; David Miller, Control Engineering www.controleng.com/articles/new-scada-features-and-functions-part-1

NEWS INNOVATIONS

u More product, show coverage at www.controleng.com.

(A)

Industrial AI, smarter robots

At the 2023 China International Industry Fair, Siemens showed artificial intelligence (AI) integration with robotics. Siemens, Microsoft expand AI-based analytics.

Industrial automation trends include advanced robotics, better system integration and artificial intelligence (AI) for industrial analytics, as shown at the Siemens booth at the 2023 China International Industry Fair (CIIF). Known as the “wind vane” of global industrial development, this year’s fair again exceeded expectations, hitting record highs for exhibitors, products on display and number of visitors, after an absence of three years. The Industrial Automation Exhibition is the core area of CIIF, bringing together the world’s mainstream industrial automation manufacturers. Booths of manufacturers show status and trends for development of industrial automation, globally. The Siemens’ booth remained a popular focus, demonstrating industrial automation advances.

AI integration for robotics, analytics

AI technology is being more widely integrated into industrial automation. A sorting robot was prominently displayed at the Siemens booth at 2023 CIIF, picking up parts automatically and continuously. By using the Siemens Simatic Robot Pick AI system, the AI-powered sorting robot can pick up items without training. According to reports, the system has an advanced AI algorithm and has learned the basic geometric characteristics of a large number of objects. When the camera takes a picture of the object after the data will be transmitted to the system, the system, like a “human brain,” automatically determines the best pickup position of the object and the best gripping point, to complete the sorting of items. This differs from the traditional gripping motion control. The user does not need to carry out model matching or manual training data and can save project and maintenance debugging time. Such an AI system also can be adjusted independently with advantages for gripping and sorting varied objects, compared to a traditional sorting system.

Siemens, recognized for industrial AI, won an award at the 2023 CIIF for the Siemens Predictive Analytics System (SiePA). SiePA integrates indus-

trial artificial intelligence and industrial big data analytics technology with built-in industry knowledge and experience. SiePA has been implemented in industries such as petrochemical, chemical, cement, metallurgy, mining, water treatment and others. By focusing on the heavy capital or key equipment wearing parts, SiePA allows users to use historical data to assess the state of the equipment, achieve predictive warning and intelligent diagnosis of the risk of failure. SiePA also provides timely and professional inspection and maintenance recommendations and programs to reduce risk of unscheduled stops of key plant equipment.

To advance industrial AI, Siemens and Microsoft are cooperating in generative AI, and more is expected. Siemens product lifecycle management software, Teamcenter, is expected to be integrated with Microsoft’s Teams, AzureOpenAI’s language models and other Azure AI capabilities. The integration would enable code generation for automation software through Microsoft’s AI, using Microsoft Azure machine learning and the Siemens Industrial Edge hardware and software platform to discover and prevent product defects.

Siemens showed a method for integrating robot control in automation systems using a robot control library of programming code. With the robot integration technology and robot library, Siemens can quickly and easily integrate robots from different manufacturers into a unified architecture without the need to know the robot programming language.

Read more with this article online. ce

Stone Shi is executive editor-in-chief, Control Engineering China. Edited by Mark T. Hoske, content manager, Control Engineering, CFE Media and Technology, mhoske@cfemedia.com.

At the 2023 China International Industry Fair (CIIF), Siemens showcased a unique implementation method for integrated robot control in automation systems, which Siemens referred to as “robot integration technology and robot library.” Courtesy: Control Engineering China

controleng.com

KEYWORDS: Artificial intelligence for automation, AI for robotics

LEARNING OBJECTIVES

Understand artificial intelligence integration is expanding robotics and analytics.

CONSIDER THIS How is AI helping automation product development.

ONLINE www.controleng.com/ international

Stone Shi, Control Engineering China

Mentoring automation and controls professionals by sharing advice, experiences

Career Updates aim to mentor automation and controls professionals. What do you need to help your engineering-related career? Respond here.

Eric J. Silverman, PE, PMP, CDT, CDM Smith, and a Control Engineering Editorial Advisory Board member. Courtesy: CDM Smith

u

Online

controleng.com

KEYWORDS: Automation career development

LEARNING OBJECTIVES

Understand career development challenges. Share how you began.

CONSIDER THIS

How can we help with your automation, instrumentation and controls career? Tell Eric at SilvermanEJ@cdmsmith.com

ONLINE

www.controleng.com/ system-integration/ workforce-development

Search “Career Update” at www.controleng.com. www.cdmsmith.com

More engineers are needed in automation and control engineering careers, and those that choose it, want the “know how” to be successful. To help, Control Engineering “Career Update” intends to mentor those starting out or seeking guidance in their careers. We seek your input!

I remember graduating college in June 1993 with my Electrical Engineering degree in hand and thinking to myself, what next? At the time the economy was creeping out of a recession, and jobs were not guaranteed even with an Electrical Engineering degree. My classmates and I were apprehensive, and we were all thinking of a fallback plan in case we could not land a job in our field. My plan was to attend bartending school and get my certificate so I had some way to pay the bills in case I could not find a job right away. Mixing drinks was not what I envisioned, but I knew this would only be a temporary delay.

Automation career development

After a couple of months of fierce job hunting, I landed my first job with a systems integrator that would allow me to continue to build on my co-op experiences in a field that was not even known to me when I entered college. When I started at this job, I remember a range of emotions and feelings from the last few months, I reflected on the job hunting challenges and uncertainty that my classmates and I faced when graduating all while starting my intense growth both professionally and technically in the “real world.” I knew that there were many others feeling similar to me, and I also knew I was starting in a field that many stumbled upon without knowledge of when starting college four years earlier. I wanted to try and share these thoughts and experiences with my new community and was fortunate enough to land a regular col-

umn about being a young engineer, where I shared the struggles, triumphs and general experiences of a new college graduate in the early 1990s.

Mentoring helps others succeed

Fast forward about 30 years later, and I am honored to be part of the Editorial Advisory Board for Control Engineering magazine with an opportunity to share my wisdom and experiences in this great field we all work in that is ever evolving with technological advances and the times. Over the past 30 years, I have been fortunate to have worked for two great companies. One was that systems integrator, S-L Controls in Annapolis, Maryland, for five years and then for the past 25 with CDM Smith in Boston. Both firms provided me tremendous opportunities for growth, and I currently manage a team of automation professionals that design and implement control systems for a variety of industries and help advance our standards. (Click the author link in the online version of this to learn more.) Though no longer that 20-something just starting out, I feel as empathetic to challenges (similar and new) that new grads face, when compared to my classmates of 93.

How did you begin in automation?

I hope we share experiences on the industry and life of a new professional in the automation/controls space with the young and the young at heart, and I can provide perspectives as an automation engineer and manager. To help shape future content, I’d like to hear your stories about how you were first exposed and/or started your career in the controls space. Please send input to me at SilvermanEJ@cdmsmith. com, along with any questions or ideas for future topics for this space. ce

Eric J. Silverman, PE, PMP, CDT, is vice president, senior automation engineer, CDM Smith, and a Control Engineering Editorial Advisory Board member. Edited by Mark T. Hoske, content manager, Control Engineering, CFE Media and Technology, mhoske@cfemedia.com.

Looking at 2024 mergers, trends in automation

The automation mergers and acquisitions (M&A) and capital market is incredibly strong and active, according to Bundy Group, an investment bank and advisory firm specializing in the automation market, which includes such sub-markets as control system integration, warehouse automation and industrial technology. The automation industry continues to attract investor (that is, financial sponsor or private equity) interest, resulting in a tremendous amount of consolidation. Industry events and a Bundy Group survey of the most active buyers and financial sponsors provided more information.

Macroeconomic effects, talent war

The M&A community watches macroeconomic trends. One executive stated rising interest rates and tightening lending restrictions will “make us more selective in what companies we buy, as we can’t have foot faults in these conditions.” This executive also said, “Our main lender is still supportive of our acquisition focus and growth efforts and will provide funding, but it has tightened our credit line from $50 million to $25 million over the past few months.”

Automation organizations continue to face difficulties in finding talented engineers and other technical talent. Alex Chausovsky, an analytics and market research expert with a specialization in the automation sector, said, “while the overall unemployment rate was 3.7% in May, up slightly from the 50-year low of 3.4% in April, engineering roles had an unemployment rate of just 1.8%. This underscores the difficulty that many automation firms have in attracting, hiring and retaining top engineering talent. Even with a mild recession on the horizon, it’s critical for automation companies to continue to backfill roles and attract new talent to position themselves for the next macro rising trend, which will likely begin in the latter part of 2024.” Bundy Group’s survey of 16 executives and financial sponsors with experience in automation indus-

try acquisitions validated the insights heard at the automation conferences and added that despite continued concerns around a looming recession, the majority of survey respondents are not planning for a recession in the next 12 months; 15 of 16 executives expect their businesses to grow in the next year. These respondents’ confidence helps validate the strength and resiliency of the automation market.

Respondents universally signaled continued and strong interest in acquisitions, indicating the automation market still has plenty of runway left for consolidation. Most respondents said the industry is not even to its halfway mark. All but one respondent stated that current events in the financing markets have not decreased their acquisition appetite.

We see no momentum or value loss in the automation industry. ce

Among respondents to a Bundy Group survey on automation markets, 94% of respondents expected organic growth in 2024. Source: Bundy Group

Edited by Chris Vavra, web content manager, CFE Media and Technology; Bundy Group is a Control Engineering content partner.

Geared motors, industrial gears 2025 rebound

THE GLOBAL GEARED MOTORS and industrial gears (geared products) market was expected to generate $14.2 billion in revenues in 2023, a slight decrease of 0.7% from 2022, according to Interact Analysis. However, over the next five years we anticipate the market will resume a steady growth trajectory following a further dip in 2024. Geared products are widely used across various industries, with the conveyors sector being the largest among them and forecasting promising growth. Over the next five years, we expect sales to both the unit conveyors and bulk conveyors sectors to register a higher-than-average CAGR. In 2023, the Asia Pacific market for geared products was expected to see a contraction in sales revenue of 4.8%, while the Americas and EMEA markets were projected to achieve reasonable growth of 3.8% and 1.5% respectively. See graphics; read more at www.controleng.com/articles/ geared-motors-industrial-gears-market-expecting-rebound-in-2025.

Interact Analysis is a CFE Media and Technology content partner.

Are you missing these four AI machine vision tips?

AI-based vision systems create new opportunities for visual inspection that were previously impossible, creating opportunities for production improvements.

More challenging industrial vision-inspection applications may be harder to maintain than traditional machine-vision applications.

Vision systems using artificial intelligence (AI) are creating more opportunities for visual inspection than were previously impossible using traditional machine vision technologies. Many leading companies are leveraging new AI based vision systems from established machine-vision providers and from new players in the field.

KEYWORDS: Artificial intelligence for automation, AI-enabled machine vision LEARNING OBJECTIVES

Understand how improvements with AI based vision systems help manufacturers.

Review the importance of retraining of operators.

CONSIDER THIS Are AI advances improving your machine-vision capabilities?

ONLINE

https://www.controleng.com/ ai-machine-learning Online controleng.com

AI-enabled machine vision has new capabilities and power, but also some of the challenges that come from neural network or machine learning-based systems. Production improvements are being realized as AI-enabled machine vision is used to pursuing applications that were previously impossible. New AI-machine vision applications may be harder to maintain. System integrators can help with 1) implementation, 2) training, 3) remote access for support and 4) with reconfiguration as application needs change.

Example: Remote access, training for AI-based machine vision

Food manufacturers with AI-based vision systems need to ensure staff members are trained and capable or that remote access is securely configured for vendor support. It is common for food manufacturing processes, systems, packaging or products to evolve or change over time. After such changes, the AI-based vision system also likely will require retraining or retuning.

When automated applications change, manufacturers should expect the need to adjust

Cognex launched the In-Sight 3800 vision system for fast, accurate AI-based inspections in spring 2023. The high-speed, high-resolution system is designed for high-speed applications. Cognex says its intuitive, point-and-click EasyBuilder interface guides users step-by-step through the development process for common applications; a spreadsheet interface enables finetuning of job parameters for advanced or highly customized applications. Courtesy: Cognex

automation as the process changes and plan accordingly (with internal resources or remote access). System integrators can use AI and machine vision application expertise to recommend and guide other manufacturers on similar upgrade projects. System integrator experience shows value in deepening remote access capabilities and providing support for AI-based vision tools when clients lack capabilities or visibility into automated operations. ce

David McKenna is smart packaging practice leader at Grantek. Edited by Mark T. Hoske, content manager, Control Engineering, CFE Media and Technology, mhoske@cfemedia.com.

David McKenna, Grantek

How automation can enable success and improve workforce culture

uAutomation is a major driving force in manufacturing and many technology advances such as the rise of artificial intelligence (AI), robotics, the industrial internet of Things (IIoT) and more are propelling companies to new heights and capabilities. If the people in the company aren’t behind these changes and are shown how they can help improve their jobs and lives, technology advances are only theoretical.

Advances in vision systems, sensors, data processing and more are making manual tasks much easier to automate, explained Adi Leviatan, the president of 3M’s abrasive systems division, with this slide, at the A3 Business Forum in Orlando. Courtesy: Chris Vavra, CFE Media and Technology

At the A3 Business Forum in Orlando, a roundtable discussion “Automating the Future: Exploring Emerging Applications in Robotics and Automation” highlighted how cutting-edge applications and philosophies are shaping the future.

Chetan Kapoor, head of optimization and automation, Tyson, said automation should be a workforce enabler and provides four benefits when successfully applied:

• Job creation and definition. Automation provides a roadmap for the plant workforce to grow and excel by giving them jobs and tasks better suited to their needs.

• Career path standardization. Creating a standardized and defined path to talent acquisition, job creation and training where everything is clearly defined.

• Incentive to grow. Performing tasks they feel empowered by gives them the impression the company is investing in their future.

• Automation success. Upskilled labor is crucial for operational effectiveness. Automation, Kapoor said, is about opportunity, and they have had success focusing on developing a standardized approach to automation and going from a

custom approach and more toward modularization to reduce mistakes and improving worker safety.

Automating manual processes

Sarah Mendelowitz, a manager at MADE Automation and Robotics, New Balance, is emphasizing bringing robotics and automation to a company that makes sneakers, which has historically been viewed as a manual process. She emphasized three areas: Manufacturing footwear, material handling and quality control with the goals of improving safety, quality and output while reducing overall costs.

“We are driven by customer needs,” she said. “There is a lack of skilled labor, ergonomics challenges, increased quality expectations as well as reshoring driving productivity.”

Bringing robots and automation to a process viewed as a manual one is something Adi Leviatan, the president of 3M’s abrasive systems division, is working on, explained during the roundtable discussion

“The Users Speak: The Next Automation Challenges.”

Historically, Leviatan said, industrial products such as abrasives, tape and adhesives had to be finished manually. With advances in vision systems, sensors, data processing and the rise of artificial intelligence (AI) and machine learning (ML) algorithms, companies can automate these processes.

Research and development technology evaluation

Gregory Brown, vice president of strategy and R&D for UPS, said there are four areas they focus on:

• Aspiration. Develop new capabilities and frameworks to evaluate and select technologies that will help provide a digital experience powered by an end-to-end digital network.

• Strategic focus. This is provided with technology-enabled operations, transform the base core, delivering personalized experiences, building a digital-first business that still emphasizes sustainability.

• Inputs for impactful objectives. Brown said they work to identify internal pain points and developing relationships with customers and external partners.

• Enablers. Keeping a lean-oriented approach is important, Brown said, as well as being focused and flexible for their design and R&D sprints.

Brown aims to help improve agility in the organization and in R&D projects and stay ahead of the curve in a fast, everchanging environment. ce

Chris Vavra, web content manager, CFE Media and Technology, cvavra@cfemedia.com.

How companies can prepare for the age of AI

uIn the last few years, artificial intelligence (AI) has gone from being an idea that companies were aware of and using to being a major influence in the public consciousness. Large language models (LLMs), such used by OpenAI’s ChatGPT, have changed how companies and people at large perceive AI. The Turing Test, which is a test of a machine’s ability to exhibit intelligent behavior, is irrelevant only because AI, machine learning (ML) and deep learning have progressed to the point where it doesn’t matter.

“We are in the age of AI,” said Jeff Cardenas in his presentation “Humanoid Robotics: The Convergence of General-Purpose Robots and AI” at the A3 Business Forum in Orlando. “We’re leaving the age of computing and entering the age of AI.” While AI has been around

Consumer tastes have become more sophisticated and customized, which has changed how companies act and react, said Henrik Christensen, professor and director, Contextual Robotics Institute, UC San Diego, at the A3 Business Forum in Orlando. Courtesy: Chris Vavra, CFE Media and Technology

for decades, it benefits from remarkable increases in computing power.

Henrik Christensen, professor and director, Contextual Robotics Institute, UC San Diego, said the mean start time in a Kia automotive factory is 12 minutes. “We’re able to do logistics at a rate we have never imagined before. We’re seeing companies using deep learning and grasping, material handling and gathering data points,” Christensen said. Simulators, he said, are playing a huge role in developing systems. “You can use the model ... to get ... 98% of the performance, test it in the real world and get very close to what I want,” he said. ce

Chris Vavra, web content manager, CFE Media and Technology, cvavra@ cfemedia.com.

Robust Ethernet Networks

• Unmanaged 10/100/1000 Mbps Ethernet switches

• Single mode and multimode ber optic switches and media converters

• Diagnostic switches for network troubleshooting

• PoE switches, mid-span splitters and injectors

• Wired and wireless IP routers for secure remote access

• Custom con gurations and outdoor-rated options available

Robots becoming more versatile and human

ROBOTICS AND AUTOMATION are making manufacturing operations more sophisticated and powerful and capable of performing tasks once thought impossible or impractical. Robots are capable of working nonstop without a break and can handle the dull, dirty and dangerous jobs for humans while freeing them to do jobs better suited to their strengths.

“We don’t grow up wanting to work in a chicken factory. Future generations will want to be a robotic technician,” said Chetan Kapoor, head of optimization and automation, Tyson, during the roundtable discussion “Automating the Future: Exploring Emerging Applications in Robotics and Automation” at the A3 Business Forum in Orlando. Tyson, a food manufacturer, is well-suited to using robotics in a facility where safety is paramount. Kapoor said the USDA supports the science of robot integration in these facilities to promote human safety.

Martin Buehler, global head, Robotics R&D, Johnson & Johnson MedTech, is working on introducing surgical robots into medical areas. The purpose, he said, is to try to help treat surgically-treatable conditions and help give the 5 billion people in the world who don’t have access to safe and affordable surgical health care. “We really need to do a better job of investing in the clinical outcomes of these surgeries,” Buehler said.

Robotic advances serve many industries as consumer demand exceeds available workers. The skills gap remains a huge issue in manufacturing and will continue. Jeff Cardenas, CEO of Apptronik, believes the day of robots that look and move like people is much closer than people realize, explained in his presentation “Humanoid Robotics: The Convergence of General-Purpose Robots and AI.” “We want to create one robot to do thousands of different things. We think humanoid could be the form factor to deliver on that vision,” he said. Cardenas said they’ve worked on actuators, real-time controllers and improving computation speed and enhancing processing capabilities. ce

Chris Vavra, web content manager, CFE Media and Technology, cvavra@cfemedia.com.

The SLA Closes The Logic Solver Gap

AI agents help explain other AI systems www.controleng.com/articles/ ai-agents-help-explain-other-ai-systems

Steps to developing a smart factory (CE Europe) www.controleng.com/articles/ steps-to-developing-a-smart-factory Hot motors and drives articles in 2023 www.controleng.com/articles/hot-control-engineering-motors-and-drives-articles-in-2023

Top 5 ICS Pulse Articles: December 2023 www.industrialcybersecuritypulse.com/education/ top-5-ics-pulse-articles-december-2023

ARC Industry Leadership Forum 2024, ARC Advisory Group “Accelerate Transformation in the Age of AI, Cybersecurity and Sustainability,” Feb. 4-8: See coverage at www.controleng.com. www.arcweb.com/events

SHOWS, CONFERENCES

April 15-19, CSIA Executive Conference, Dallas, www.controlsys.org/events/2024conference April 22-26, Hannover Messe, Hannover, Germany, www.hannovermesse.de/en

May 6-9, Automate by A3, Chicago, www.automateshow.com

June 4 -5, Marketing to Engineers (M2E), CFE Media and Technology, Chicago, www.cfemedia. com/m2e

With up to seventeen I/O channels, built-in voting and enhanced math/logic capabilities typically found in costly and complex safety PLCs, the SLA Multiloop and Multifunctional Safety Logic Solver and Alarm can handle everything from simple alarming to more complex logic schemes including 1oo2, 2oo3 or even 5oo8 voting architectures. Cut Costs and Time! Call 1-800-999-2900 or visit www.miinet.com/SLA-CE for details.

Hot topics in Control Engineering for 2023

Think Again about the top industrial automation, controls and instrumentation article topics of 2023, the most-viewed industrial automation-related webcasts and videos and the top Control Engineering magazine covers of 2023, as the publication begins its 70th year in 2024.

In the Control Engineering annual tally of hot topics in industrial automation, controls and instrumentation for articles posted during 2023, the following topics ranked highest based on Google Analytics for www.controleng.com. Also see top 3 covers. With this article online see the top 10 Control Engineering articles posted before 2023. New to the measurements are the most-viewed industrial automation webcasts and videos. 2024 is Control Engineering’s 70th year of publication.

improved operations, maintenance, July 18: Programmable logic controller (PLC) programming languages help keep manufacturing operations running smoothly. Learn about the five types of PLC programming languages and how they’re used.

2. Six industrial robotics trends for 2023, Jan. 20: Robotics are becoming more important and manufacturers are recognizing their growing role in many different industries and applications.

3. Eight frequently-neglected VFD parameters to optimize, Feb. 1: Recognizing variable frequency drives (VFD) parameters such as thermal current, pulse-width modulation and more can help engineers get better performance for different applications.

KEYWORDS: Control Engineering, automation hot topics, 2023

LEARNING OBJECTIVES

Review hot topics in Control Engineering articles and best covers in 2023.

See hot topics among Control Engineering webcasts in 2023.

Explore hot topics for Control Engineering videos in 2023.

CONSIDER THIS

Bookmark this Control Engineering article so you can refer back and catch up on the hot topic articles, webcasts, videos and covers you might have missed.

ONLINE

Hot topics in Control Engineering for 2022

Hot topics in Control Engineering for 2021

Hot topics in Control Engineering for 2020

Top 5 article topics posted during 2023 were: PLC programming, robotic trends, VFD optimization, automation salary and career information and 6G wireless. Hot topics in Control Engineering during 2022 were: Automation product awards, motors and drives, automation salary and career information, Engineering Leaders Under 40 and help for IIoT implementation.

These automation and control topics help Control Engineering subscribers do their jobs better.

For future areas of automation coverage based on subscriber research and to contribute articles, see the Control Engineering 2024 article topic list.

Top 10 Control Engineering articles posted in 2023

Analytics count the number of visits to articles posting during 2023, so articles posted earlier in the year have an advantage; just two articles of the following 10 were posted after midyear. Below these top 10, see links to articles popular in second-half 2023, July through December.

1. PLC programming language fundamentals for

4. Control Engineering Career and Salary Survey, 2023, May 15: Leading-edge automation technologies are helping solve workforce shortages and economic challenges by adding efficiency. Automation salaries increased more than bonuses fell. Worker shortages were cited as a threat by nearly half of respondents in 2023.

5. Important technological developments to watch for 6G, Jan. 8: When designing a 6G radio, improve link range and enhance data rate.

6. Manufacturer opens packaging and logistics headquarters, June 8: ABB Robotics’ dedicated Packaging and Logistics facility in Atlanta will develop AI-enabled robotic skills to help U.S. customers remain competitive.

7. Is Industry 4.0, smart manufacturing working for you?, July 13: 2023 marks a dozen years of Industry 4.0. Are Industry 4.0 benefits passing you by?

8. Analysis: Ability to delay Microsoft DCOM hardening patch ends as of March 2023, Jan. 7: The mandatory Microsoft DCOM hardening patch, “one of the best changes Microsoft has made for DCOM,” effects only a small percentage, but still a large number of applications. There’s no postponing the patch as of March. Be aware related misinformation.

9. How to create PLC ladder logic code with Excel, May 22: Programmable logic controller

(PLC) ladder logic code can be mass produced with Microsoft Excel to generate repetitive logic.

10. Beyond PID: 6 advanced strategies to add value to modern process control, Aug. 28: While PID control is a good choice for most process control applications, sometimes the application is too challenging or complicated.

Hot topics in Control Engineering

July through December

Hot topics monthly in the second half of 2022 (with less time to accrue traffic) include:

• Industry 4.0 and PLC programming in July PLC programming and Industry 4.0 in August

• Advanced process control, Engineering Leaders Under 40 in September

• Advanced process control and “Bridging the Gap” podcast on AI integration in October

• Sustainability measurements and future of industrial operations at Automation Fair in November

• System integration and system integrators in December.

Each of the monthly tallies are for articles posted that month or two months prior.

Top Control Engineering covers of 2023

Top 3 covers of 2023: Michael Smith, Control Engineering creative director, explained why he selected these three favorite covers of the year (Figure 1). Review these and other print/digital editions here: https://www.controleng.com/magazine/ (Do your favorites differ? Why?)

“Integrating robotics, automation,” April: The cover design does a great job of keeping the presentation simple and colorful making for an impactful cover design. The robotic automation clearly visible and is setup in a configuration widely seen in many manufacturing environments. Cover message is interesting and integrated, like the technologies, as it wraps around the machine fence.

“How to automate,” May: The cover design is very powerful as a full bleed image of software and hardware used by today’s engineers, making this image very relatable. The selective outline of product image at center interacting with the logo, along with the added ghosted screen shot on the

far-right add further motion to this image. Futuristic type design enhances the look and feel of the cover.

“Engineering Leaders Under 40: What makes an engineering trailblazer?” What is engineering without people? The annual calling for Engineering Leaders Under 40 is a fantastic way to increase interest in engineering and makes the people behind the engineering relatable to all demographics. The use of controlled colors, elegant display monochromatic engineers and typographic design make this cover design very strong and memorable.

NEW: Leading Control Engineering 2023 webcasts based on registrants

review the

Most popular webcast topics are new to this year’s article. See the top Control Engineering webasts below, based on number of registrants, with link to the description pages below. Caution: Webcasts are posted for one year, so to view or review any of the following, do so before the following dates in 2024. Top three Control Engineering 2023 webcasts eligible for one RCEP PDH credit for those listening live on the broadcast date were:

• PLC Series: PLC projects, programming best practices, Sept. 14, 2023

• SCADA Series: Advanced SCADA applications, Oct. 12, 2023

• PLC Series: PLC hardware speed, I/O, communications, redundancy, Nov. 9, 2023

Top three 2023 webcasts created by suppliers of industrial automation and controls were:

NEW: Most viewed 2023 Control Engineering videos

Based on views on the Control Engineering Youimage.

• Six software tools you need when working with AC drives (VFDs), Nov. 16, 2023

• Tips on achieve scalable, repeatable and protected automation solutions, Jan. 25, 2023

• Can your HMI/SCADA system scale and serve as an enterprise-wide solution? April 19, 2023

1: Top three covers, as chosen by Mike Smith, creative director of Control Engineering and CFE Media and Technology, were April “Integrating robotics, automation,” May “How to automate” and September “Engineering Leaders Under 40: What makes an engineering trailblazer?” Courtesy: Mission Design & Automation (April), Phoenix Contact (May) and the respective winners (September), Control Engineering

Figure

Hot Topics of 2023 INSIGHTS

Hot of 2023

Digital edition? Click on headlines for more details. See news daily at www.controleng.com

Figure 3: Among leading webcasts in number of registrants produced in 2023 was “PLC Series: PLC projects, programming best practices.” RCEP credit, 1 PDH, was available for those listening live on Sept. 14, 2023, and passing the 10-question quiz. Courtesy: Control Engineering

Figure 4: The leading video posted on the Control Engineering YouTube channel (views), ControlEngTV, was “PixelPaint non-overspray technology for two-tone painting,” demonstrating robotic painting for automotive applications at Automate 2023. Courtesy: Control Engineering

Based on views on the Control Engineering YouTube channel, the following YouTube shorts were the three most-popular videos posted during 2023.

1. ProMat 2023: Fetch Robotics mobile robot, https://www.youtube.com/ watch?v=V32IEgN8zeE

2. ABB Robotics Flex Picker Robot picking up dice at Automate 2023, https://www. youtube.com/watch?v=f1snSfjGeUI

3. ProMat 2023: Yaskawa Motoman robotic automation, https://www.youtube. com/watch?v=uWeAZbQL3nI

The following Control Engineering videos posted before 2023 received the most views during 2023:

1. Tutorial: Measuring liquid level using a bubbler, https://www.youtube.com/ watch?v=hs7ewLdVxo0

2. Thermocouple tutorial, https://www. youtube.com/watch?v=AubXDi6AD2M

Tube channel, https://www.youtube.com/@ ControlEngTV, the following were the three most-popular videos posted during 2023.

1. PixelPaint non-overspray technology for two-tone painting (robotic painting at Automate 2023), https://www.youtube.com/ watch?v=CZfe4Bc7JmU

2. Expert Interview: Manas Dutta and Mukesh Kumar, Honeywell, discuss the connected worker, https://www.youtube.com/ watch?v=P_5CVba0Wco

3. VTW: Control theory: A superior paradigm over AI for improving plant performance? (a prior course reposted as a video), https://www.youtube.com/ watch?v=hZrgPjrmuZc

3. Advanced process control: Past, present and future, https://www.youtube. com/watch?v=Sdf5PsCwyZ8

Want to deliver hot topics to your peers in 2024? https://www.controleng.com/connect/ how-to-contribute/ ce

Mark T. Hoske is content manager, Control Engineering, CFE Media and Technology at mhoske@cfemedia.com. Traffic ranking and compilation based on www.controleng.com Google Analytics and Control Engineering’s YouTube channel were performed by Chris Vavra, web content manager, Control Engineering, cvavra@cfemedia.com. Emily Guenther, CFE Media and Technology director of interactive media, provided webcast measurements. Cover analysis was by Michael Smith, creative director, Control Engineering.

PO Box 471, Downers Grove, IL 60515 630-571-4070, Fax 630-214-4504

Content Specialists/Editorial

Mark T. Hoske, Content Manager 630-571-4070, x2227, MHoske@CFEMedia.com

David Miller, Content Manager, 312-481-5068, DMiller@CFEMedia.com

Emily Guenther, Director of Interactive Media 630-571-4070, x2229, eguenther@CFEMedia.com

Amanda Pelliccione, Director of Research 978-302-3463, APelliccione@CFEMedia.com

Gary Cohen, Senior Editor GCohen@CFEMedia.com

Chris Vavra, Web Content Manager CVavra@CFEMedia.com

Contributing Content Specialists

Suzanne Gill, Control Engineering Europe suzanne.gill@imlgroup.co.uk

Agata Abramczyk, Control Engineering Poland agata.abramczyk@trademedia.pl

Lukáš Smelík, Control Engineering Czech Republic lukas.smelik@trademedia.cz

Aileen Jin, Control Engineering China aileenjin@cechina.cn

Editorial Advisory Board www.controleng.com/EAB

Doug Bell, president, InterConnecting Automation, www.interconnectingautomation.com

David Bishop, chairman and a founder Matrix Technologies, www.matrixti.com

Daniel E. Capano, senior project manager, Gannett Fleming Engineers and Architects, www.gannettfleming.com

Frank Lamb, founder and owner Automation Consulting LLC, www.automationllc.com

Joe Martin, president and founder Martin Control Systems, www.martincsi.com

Rick Pierro, president and co-founder Superior Controls, www.superiorcontrols.com

Mark Voigtmann, partner, automation practice lead Faegre Baker Daniels, www.FaegreBD.com

®

CFE Media and Technology Contributor Guidelines Overview

Content For Engineers. That’s what CFE Media stands for, and what CFE Media is all about – engineers sharing with their peers. We welcome content submissions for all interested parties in engineering. We will use those materials online, on our website, in print and in newsletters to keep engineers informed about the products, solutions and industry trends.

www.controleng.com/contribute explains how to submit press releases, products, images, feature articles, case studies, white papers, and other media.

* Content should focus on helping engineers solve problems. Articles that are commercial or are critical of other products or organizations will be rejected. (Technology discussions and comparative tables may be accepted if non-promotional and if contributor corroborates information with sources cited.)

* If the content meets criteria noted in guidelines, expect to see it first on our Websites. Content for our e-newsletters comes from content already available on our Websites. All content for print also will be online. All content that appears in our print magazines will appear as space permits, and we will indicate in print if more content from that article is available online.

* Deadlines for feature articles for the print magazines are at least two months in advance of the publication date. It is best to discuss all feature articles with the appropriate content manager prior to submission.

Learn more at: www.controleng.com/contribute

TM Technology and

Remote wireless devices connected to the Industrial Internet of Things (IIoT) run on Tadiran bobbin-type LiSOCl2 batteries.

Our batteries offer a winning combination: a patented hybrid layer capacitor (HLC) that delivers the high pulses required for two-way wireless communications; the widest temperature range of all; and the lowest self-discharge rate (0.7% per year), enabling our cells to last up to 4 times longer than the competition.

Looking to have your remote wireless device complete a 40-year marathon? Then team up with Tadiran batteries that last a lifetime.

How to use TSN to improve machine design performance, precision

A manufacturer of pad printing and hot stamping machines used time-sensitive networking to improve overall performance, accuracy and precision for motion controls. See video.

Printing and stamping are among the most demanding motion control applications, as they use multiple axes that need high levels of synchronization to operate effectively at extraordinary speed with high repeatability. When looking at communications requirements, these motion control functions need to be supported by deterministic, real-time communications across multiple axes.

At the same time, end users are demanding evermore high-speed, advanced machines, meaning that implementing a network technology that can achieve this is key. Time-sensitive networking (TSN) can address these requirements and offers future benefits. These include the possibility of using a converged network architecture to simplify machine design, reduce costs and decrease time to market. This is enabled by multiple kinds of traffic being combined, rather than using separate networks as in the past.

Poland-based original equipment manufacturer (OEM) Keller was keen to adopt automation devices and industrial communications solutions. When machine designers there wanted to develop a universal, modular machine for direct, multi-color printing on cylindrical goods, such as bottles, they asked an automation vendor for help. The team set out to identify the most suitable options to create the best machine to support future ambitions and customers’ needs.

FIGURE 1: Manufacturer Keller used automation and industrial communications to develop a universal, modular machine for direct, multi-color printing on cylindrical goods, such as bottles, machine designers. Mitsubishi Electric helped. Images courtesy: CC-Link Partner Association (CLPA)
FIGURE 2, COVER: Keller wanted an advanced and ambitious setup, with 20 axes per color head and a total of 65 servo drives, in addition to 18 auxiliary virtual axes.
FIGURE COVER: Keller wanted an advanced and ambitious setup, with 20 axes per color

Automation system uses industrial Ethernet with TSN

The unique setup developed by the companies, which combines screen printing and hot stamping on cylindrical objects, used an industrial automation system that incorporates CC-Link IE TSN network technology. This includes servos controlled by a programmable logic controller (PLC).

They used a combination of TSN and gigabit bandwidth to offer Keller a system that could provide fully deterministic control of up to 128 axes. It also enabled extreme synchronization accuracy in the order of microseconds. This helped ensure the machine can deliver prints of consistently high quality while maintaining a rate of 3,000 units per hour, with a plan to reach 3,600.

Michal Cydzik, product manager for control systems at Mitsubishi Electric, said, “What Keller wanted was a really advanced and ambitious setup, with 20 axes per color head and a total of 65 drives, in addition to 18 auxiliary virtual axes. CC-Link IE TSN provided the necessary determinism, capacity and bandwidth required to handle this while delivering the performance Keller needed.”

Opening the door to future-oriented manufacturing

The resulting machine offers end users a modular, versatile solution that delivers enhanced productivity, cost-effectiveness, flexibility, and

high print quality. The setup is scalable, as it can incorporate up to eight colors (and their necessary axes) and is reconfigurable. It can be extended to include additional printing modules to deliver a highly integrated system. The result was an industry leading machine enabled by an open industrial Ethernet technology.

Thomas Burke, global strategic advisor for the CLPA Americas, said, “It's really exciting to see how Keller is using CC-Link IE TSN to stay ahead in its field. Keller has tapped into the technology’s range of features to create efficient, high-performance solutions for customers. It’s looking ahead by planning to add new features like vision systems, on the same network. This approach simplifies the design process, cuts costs and speeds up time-to-market. Keller's work is a great example of how CC-Link IE TSN is making a real difference in various industries.” ce

‘ A system with TSN and gigabit bandwidth provides deterministic control of up to 128 axes. ’

controleng.com

KEYWORDS: motion control, time-sensitive networking (TSN)

LEARNING OBJECTIVES

Learn how time-sensitive networking (TSN) helped a printing and stamping OEM improve its motion control applications.

Thomas Burke is global strategic advisor for the CC-Link Partner Association (CLPA), a CFE Media and Technology content partner. Edited by Chris Vavra, web content manager, CFE Media and Technology, cvavra@cfemedia.com.

To watch the video case study, visit: https://youtu.be/-4CCOQKKKKc?si=qxNi37IB6IJsPqGH

Learn how the OEM developed a universal, modular machine for direct, multi-color printing on cylindrical goods, such as bottles.

ONLINE

See additional industrial networking stories at https:// www.controleng.com/ industrial-networking/

FIGURE 5: CC-Link IE TSN network technology offers Keller a system that could provide deterministic control of up to 128 axes. It also enabled extreme synchronization accuracy in the order of microseconds. This ensures that the machine can deliver prints of consistently high quality while maintaining a rate of 3,000 units per hour, with a plan to reach 3,600.

FIGURE 4: The setup includes Mitsubishi Electric’s Melsec MR-J5 servos controlled by an iQ-R series PLC; all are compatible with CC-Link IE TSN.

ANSWERS

How industrial Ethernet is improving manufacturing communication

Industrial communications networks and control engineering are evolving to improve operations and industrial Ethernet is playing a key role.

nected communications, which led to the rise of industrial Ethernet.

Online controleng.com

KEYWORDS: industrial Ethernet, industrial communications

LEARNING OBJECTIVES

Understand how Industrial networking and control engineering have been shaping each other’s evolution since the beginning.

Learn how Industrial Ethernet has grown and is often used in supporting smart manufacturing applications.

Learn how industrial Ethernet’s capabilities are being advanced to address current needs, particularly with digital transformation.

ONLINE

See additional Ethernet stories at https:// www.controleng.com/ industrial-networking/ ethernet/

CONSIDER THIS

How has industrial Ethernet evolved communications at your facility?

Network technologies and their application in industrial automation have been evolving and adapting since their inception. As a result, they have helped address the ambitious control engineering needs with value-adding standards, protocols and innovations. They have expanded the scope of what is possible with innovative opportunities in control engineering manifesting after the adoption of new solutions from the industrial networking industry.

How industrial communications have evolved

At the dawn of the third industrial revolution, more than 50 years ago, the transition from analog to digital electronic technology was supported by the first communication standards. For example, the RS-232 serial communication standard provided point-to-point data transmission between two devices. As forward-thinking industrial players embraced this transition, they began grappling with the pressing issue of enabling shop floor devices to send signals over distance and communicate with each other.

Answering these demands, less than three decades later, a significant transformation occurred with the introduction of controller area network (CAN) systems and fieldbus. These technologies ushered in an era of more complex and intercon-

Thanks to its ubiquitous nature, industrial Ethernet enabled a greater number of sensors, control devices and network nodes to share large volumes of data at high speeds. It also offered potential gains in terms of efficiency, flexibility, remote access, diagnostics and faster networking. Thanks to these key opportunities, industrial Ethernet emerged as the foundational transport technology in almost every industrial application. In 2018, it overtook traditional fieldbuses in terms of the number of newly installed nodes in factory automation

Industrial Ethernet, communications pushing forward

The evolution of industrial communication technologies and industrial Ethernet did not stop there. As companies had been empowered to create more digital and ambitious automated setups through industrial Ethernet, they continued to advance their shop floors, leading to the rise of new demands. These included the ability to accommodate an ever-growing number of devices on a network, handle increasing data traffic at higher speed, improved accuracy and precision and facilitate data sharing among different vendors.

To meet these growing demands, industrial Ethernet has evolved, improving its performance and incorporating innovative functionalities. While 10 Mbps used to be sufficient to satisfy network speed and bandwidth needs, it quickly became obsolete for most applications, with automation vendors, specialists and users adopting 100 Mbps and even reaching 1 Gbps. This increased bandwidth was fundamental in supporting the development of more competitive products for evermore data-driven operations.

Another significant trend has been the shift towards open, vendor-neutral network technologies. Proprietary solutions had historically been the norm. Users who adopted these found themselves locked into a single vendor's ecosystem, making it challenging to integrate devices from different manufacturers and limiting their capabilities.

More interoperable alternatives that give system integrators and end-users the flexibility to select automation products that suit specific requirements and intended applications have grown in popularity as a result. Equipment vendors also benefited from this transition because they can support compatibility with a broader range of devices and establish synergistic collaborations.

As the needs of control engineering and industrial automation continue to evolve, so does Ethernet technology, with a clear trajectory towards greater speed, accuracy, interoperability, and adaptability for successful industrial Internet of Things (IIoT) frameworks. As companies strive to implement smarter digital manufacturing practices, further adaptations and advances in network technologies for control engineering have become necessary.

This vision of highly-interconnected IIoT setups is achievable through time-sensitive networking (TSN), the latest extension to Ethernet's capabilities, as defined by IEEE 802.1 specifications. It provides accurate, distributed time synchronization, as per IEEE 802.1 AS standards, as well as data traffic prioritization, scheduling, and queuing functionalities according to IEEE 802.1 Qbv.

These capabilities enable network infrastructures to support even the most demanding, high-speed applications, ensuring deterministic communications while offering a solid, reliable platform for broad interconnectivity. These features facilitate the creation of unified IIoT environments where any type of data can be shared, irrespective of their original domain, to support automation and effective, data-driven decision making.

Recent developments such as the establishment of the TSN Industrial Automation Conformance Collaboration (TIACC), have been promoting vendor-neutral, industry-wide conformance. This, along with other initiatives, are addressing the market's demand for the coexistence of different protocols within the same network, fostering collaboration among vendors to validate their TSNcompatible solutions for greater interoperability.

The road towards complete interconnectivity

While industrial Ethernet and industrial networking, in general, have come a long way, it would be naïve to assume they have reached the end of their evolutionary journey. The next generation of ambitions and innovations is already emerging, with trends such as wireless communications connecting shop floors, enterprises, and entire supply chains. Other trends point towards simplified networking requirements, as advocated by single-pair Ethernet (SPE) and Power over Ethernet (PoE) proponents.

There is always room for unexpected developments, though. New user requirements and applications may not manifest until after the digital transformation of businesses matures.

This will benefit automation specialists, machine builders and end-users alike. It will drive the further development of control engineering and industrial networking. The future of industrial networking promises to be even more exciting as it adapts to new challenges and innovations. ce

Thomas Burke is global strategic advisor for the CCLink Partner Association (CLPA), a CFE Media and Technology content partner. Edited by Chris Vavra, web content manager, CFE Media and Technology, cvavra@cfemedia.com.

‘The

TSN extension to Ethernet provides accurate, distributed time synchronization in IEEE 802.1 AS, and data traffic prioritization, scheduling and queuing functionalities in IEEE 802.1 Qbv.

Insightsu

Industrial Ethernet insights

uFrom RS-232 to timesensitive networking (TSN), Ethernet has evolved for higher speed, accuracy and vendor neutrality and enabling complex and interoperable industrial Internet of Things (IIoT) setups.

uTrends such as wireless communication, single-pair Ethernet (SPE) and power over Ethernet (PoE) hint at further evolution and adapting to unforeseen user requirements and applications.

ANSWERS

Select, install new controllers in 3 steps

Few in process manufacturing are ready for digital transformation, while most say control system modernization would be useful for business. Update your control systems.

FIGURE 1: Benefits of updating industrial controllers are many, explained Kris Dornan, commercial marketing manager for large controllers, Rockwell Automation, in an Automation Fair session called “A new way to step forward: Modernize your control system.”

Images courtesy: Mark T. Hoske, Control Engineer-

Results of control system modernization include improved productivity and less risk. How? A modern control system can improve asset utilization and system performance; provide easy access to actionable, plant-wide information globally; improve sustainability with extended product lifecycles and cultivate innovation with increased system flexibility, suggested Kris Dornan, commercial marketing manager for large controllers, Rockwell Automation. Dornan outlined three key steps to modernize controllers in an Automation Fair 2023 session called “A new way to step forward: Modernize your control system.” The presentation also acknowledged Dennis Wylie, Liz Prosak, Su Min Tan and Angela Ruffin.

Three

key steps to modernize controllers

When controller or control system upgrades are needed, Dornan said, it’s important to:

1. Assess and understand current state of controller or control system lifecycle risks.

2. Plan the modernization.

3. Effectively implement and commission the project. Virtual commissioning adds considerable value and reduces controller migration risks by creating a digital twin of the plant and implementing virtually first to resolve any issues.

A scaled migration can address most-needed parts

of the control system first, minimizing greatest risks along the way. Dornan confirmed that updated control systems and modern software can help attract younger engineers to fill the skills shortages that are increasing in many industries.

Most know that modernization helps

Connecting platforms enable better data sharing and use, part of most industrial digitalization efforts. Many plants often have legacy programmable logic controllers (PLCs), industrial PCs, thin clients and graphic terminals, mobile applications and centrally managed service on-site and off, and modern control systems often use protocols for easier communications so information can flow.

While it makes sense, Dornan said, digital transformation and Industry 4.0 efforts are lagging. Citing a May 2020 independent blind study of 360 global executives and senior managers in seven industries, 92% of industrial process manufacturing are not completely ready for industrial transformation, although 57% said modernization and migration engineering would be useful for their business.

Dornan said $71.5 billion of installed base of process automation systems are reaching the end of useful life of 20 years, including 78% of operating control systems over 10 years of age. ARC Advisory Group research of 157 process manufactures said transformation barriers include organizational accountability, culture and employee change management.

Benefits from upgrades

Because controllers are embedded in smart devices for automation and control, updating to smart devices can improve data-driven productivity, cybersecurity, safety and sustainability efforts, depending on applications, Dornan said. Smart devices enabled with logic devices and control capabilities include variable frequency drives, servo drives, motor starters, condition monitoring devices, power monitoring devices, safety devices and some sensors.

‘ Automation

vendors and system integrators

may help

with controller upgrade projects, including modernizing or replacing, migration and converting from third-party equipment.

Smart devices, Dornan said, can increase productivity, produce higher-quality products at lower costs, support regulatory compliance, identify and address worker safety issues and optimize supply chains. Smart devices create benefits through better:

• Real-time data with context, including current, voltage, kilowatthours, running time, temperature and safety.

• Contextualized information on production output, warnings and alarms, energy use and downtime causes.

• Knowledge through analytics, such as mean time to repair, predictive maintenance indicators and overall equipment efficiency.

• Optimization of actions with more efficient process workflows and continuous improvements. For controllers, lifecycles progress from active, active mature, end of life to discontinued. Similarly, compared to legacy controllers, modern controllers provide better performance, availability, longevity, safety, upgraded communications and cybersecurity, he suggested. Benefits include easier integration with other plant systems include business systems with advance Ethernet capabilities and OPC Unified Architecture (OPC UA). Some enhance cybersecurity with IEC 62443-4-2 compliance and offer scalable safety options with capabilities for safety integrity levels (SIL 2 PLd / SIL 3 PLe), modern future-proof input/output (I/O) capabilities, support for more axes of motion (up to 256 axes) and up to 300 EtherNet/IP nodes. (EtherNet/IP is an ODVA communication protocol.)

Those who upgrade smart devices, controllers and control systems can do it themselves, get help from the automation vendor or get support from a system integrator. Tools to help with device and controller upgrades include control design software (some is free) for selection and system architecture design, conversion tools to carry over logic from legacy controllers to modern ones, old controller return for credit program along with controller and

FIGURE 2: Controller modernization planning can include goals, scope, budget, schedule, timing and personnel-related resources and expertise, said Kris Dornan, commercial marketing manager for large controllers, Rockwell Automation, in an Automation Fair session called “A new way to step forward: Modernize your control system.”

I/O wiring conversion systems. Dornan suggested there are many reasons to start over with code if it’s too old, including use of modern code libraries. An automation vendor can discussion options.

Automation vendors may help with controller upgrade projects, including modernizing or replacing, migration and converting from third-party equipment. Lifecycle services can include training assessments, safety audits and assessment, installed base evaluation and network and cybersecurity assessments to minimize obsolescence risks.

System integrators can be independent or partnered with automation vendors to provide services, demonstrate automation control system competencies with application and industry expertise.

Outdated controllers create unnecessary risks, Dornan said beyond being unsupported or not adequately supporting engineers, maintenance and operators. Outdated controllers also may not meet today’s digital transformation or cybersecurity requirements or provide adequate measurements and control for sustainability and net-zero global carbon requirements. Is controller or control system obsolescence leaving money on the table? ce

Mark T. Hoske is content manager, Control Engineering, CFE Media and Technology, mhoske@cfemedia.com.

Controller upgrades, control system migration, control updates

LEARNING OBJECTIVES

Understand three key steps to modernizing controllers or control systems.

Review that most know that modern industrial controllers could help, but haven’t resolved obstacles to upgrades to achieve benefits that smart devices and modern control systems provide.

Learn that controller upgrade options extend beyond do it yourself to include getting help from the automation vendor or a system integrator with needed expertise.

CONSIDER THIS

What opportunities are you losing by not modernizing controller and control systems? ONLINE

Control Engineering 2023 SCADA research: Many wait too long to upgrade www.controleng.com/articles/ control-engineering-2023-scadaresearch-many-wait-too-long-toupgrade

Thinking redundantly

Even for smaller automation systems, designers can take advantage of automation products to incorporate practical redundancy options.

Redundancy and resiliency are commendable concepts, and they are mandatory for mission-critical applications like spacecraft, power generation systems and communication networks. When it comes to industrial equipment and OEM machinery, designers would also like the option to incorporate redundancy for various electrical, automation and mechanical systems. However, redundancy typically involves a high cost and increased complexity, making it impractical for all but the most crucial applications.

Fortunately, there are many practical and effective steps designers can take to improve industrial

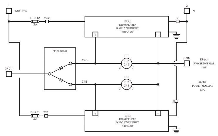
1: Because a power supply can be a relatively common source of failure, designers should consider implementing dual power supplies combined through a diode module. Images courtesy: AutomationDirect

control system redundancy without escalating the cost and complexity to spaceship levels. This article identifies some industrial automation design approaches that can provide redundancy, or at least an improved degree of resiliency, in many types of applications.

Single point of failure costs

A single point of failure is any electrical, mechanical, software or other element in a system which will cause the rest of the system to stop working as intended if it fails. Single points of failure in any system are therefore undesirable as they can lead to many types of poor outcomes, ranging from minor inconveniences to situations that are far more costly and serious.

Implementing redundancy at one or more design levels is warranted if it can be performed at a favorable cost compared to the expense of outages, production losses, waste or other negative impacts. Basic redundancy options pertinent to industrial automation designs include:

• Power supply

• Sensors and instrumentation

• Programmable logic controllers (PLCs) and hardwired control

• Human-machine interfaces (HMIs), supervisory control and data acquisition (SCADA), and other user visualization/ control interfaces

Among these items, PLCs are generally considered among the most resistant to failure, but as a clear single point of failure they are often the component where redundancy is frequently implemented, which may not be the wisest strategy. Regardless of the design area considered for redundancy, the amount of risk must be weighed with the cost to implement to determine where the most cost-effective benefits can be achieved.

FIGURE

Applying some redundancy basics

Every application is different, but as an example let’s consider a basic wastewater lift station, consisting of a below-ground “wet well” vault which receives wastewater from one or more sources, and then pumps the wastewater out to another location for further handling or treatment. Variable frequency drives (VFDs) allow the pumps to run faster or slower to maintain consistent level, or the VFDs can be bypassed to simply run the pumps in an on/off mode.

These wet wells are commonly located throughout cities, are generally unmanned and sited in remote locations, and must operate reliably 24/7/365. Control problems can cause pumps to run constantly until they fail, or to stop running, which results in overflows. Either situation requires emergency service calls, can lead to hazards, and may even result in fines.

Redundancy is essential for ensuring continued operation, and indeed many of these systems typically have more than one pump installed to provide mechanical redundancy. But what can be done to improve automation resiliency? Here are some examples for each of the previously noted areas.

Power supply

Power failure for a control system is a top concern. If there is a widespread power failure, then larger electrically driven equipment like pumps, compressors and heaters will be unable to run and there is not much that can be done about it unless a secondary utility feed or a generator with an automatic transfer are in place to carry these loads.

But for PLCs and other automation components, which usually operate at 120V or less, there are a few cost-effective provisions designers can include. The most common is an uninterruptible power supply (UPS) or a battery control module, which use batteries to continue providing power—typically at 120V AC or 24V DC—to the equipment. This can protect automation equipment from power flickers and brownouts, and it can enable PLCs to monitor the power and send important information to the supervisory systems.

Designers can also incorporate dual power supplies, combined through a diode bridge, to maintain control power in the event of a single failure (Figure 1). To verify power supply status, a monitoring relay—or a more advanced power supply with digital communications support—should be used.

FIGURE 2: AutomationDirect offers power supplies, UPS’es, ECBs, and Ethernet network switches which provide various redundancy capabilities, and can be monitored and controlled remotely for improved control system uptime.

Sometimes a power failure occurs when an overcurrent protection device such as a fuse or circuit breaker trips. A newer approach is to distribute control panel power using electronic circuit breakers (ECBs) to perform the overcurrent protection device function (Figure 2). Modern ECBs provide fast-acting supplementary circuit protection, which can be remotely controlled and monitored by a PLC, and they can provide indication to HMI/ SCADA systems. ECBs let users install a large 24V DC bulk power supply, then distribute it to many loads more reliably.

Sensors and instrumentation

Because of their field-mounted locations, often under adverse conditions, sensors and instrumentation are highly susceptible to malfunctions and failures from physical damage and the elements. Therefore, for the most critical measurements, designers should consider a second, or even a third sensor, using different technologies when possible.

For the wet well example, the primary level measurement may be provided by a non-contact ultrasonic level sensor. A secondary measurement technology could be implemented using a submersible hydrostatic pressure level sensor. And, as a third level of defense in case both analog transmitters fail, a pair of high-level and low-level float switches or discrete level sensing probes could be incorporated.

KEYWORDS: Redundancy, System Integration

LEARNING OBJECTIVES

Learn strategies for improving the redundancy of industrial control systems without excessive cost increases.

Discover examples of how redundancy can be improved in use cases involving power supplies, sensors and instrumentation, programmable logic controllers (PLCs), humanmachine interfaces (HMIs) and supervisory control and data acquisition (SCADA) systems. ONLINE www.controleng.com/ webcasts/plc-seriesplc-hardware-speed-i-ocommunications-redundancy

CONSIDER THIS

How can you improve the redundancy of systems without unduly raising costs?

ANSWERS

3: This HMI display depicts a wastewater lift station, using two different level measurement technologies (with a “level disagree” alarm) in the wet well and four redundant pumps, all powered by a monitored UPS.

Insightsu

uDesigners can take steps to improve industrial control system redundancy without excessively escalating costs.

uImplementing redundancy at one or more design levels is warranted if it can be performed at a favorable cost compared to the expense of outages, production losses, waste or other negative impacts from one point of failure.

uApplying redundancy to an industrial automation design requires a carefully balanced decision making in regard to price, performance, physical space and other factors.

An important implementation note is that, if two sensors are used, the automation should be programmed to indicate a mismatch to the user, while control proceeds by using the most reasonable signal possible, or an operator-selected value. If three sensors are used, it is possible to use two-out-ofthree voting logic, but operators must always be notified of signal mismatches via HMI/SCADA so they can be resolved.

PLCs and hardwired control

PLCs are extremely reliable devices. Certainly, they can fail on their own or be induced to fail due to electrical surges, or their associated I/O modules can fail. PLCs can even be programmed improperly in a way that causes them to stop operation. But a correctly configured and commissioned PLC can deliver years or decades of non-stop operation. Of course, it is always prudent for support/maintenance teams to maintain on-hand spares for automation components.

For PLCs, there are certain models available with redundancy capabilities, and while the complexity of these configurations has decreased over the years due to better communications protocols and other factors, it can still be relatively expensive to implement a redundant PLC in terms of upfront and ongoing costs. While redundant PLCs may make it easier for users to perform certain processor upgrades, the requirement for additional components, more space and complex configuration may not be worth the overall cost.

For smaller installations, it is often appropriate to add some basic hardwired controls in parallel with a PLC. For the wet well example, a hardwired high-low level controller could run the pumps using bypass contactors, even if the PLC or VFD fails. This running mode is not optimal, but it allows the system to keep functioning until maintenance personnel can resolve the issue.

HMIs, SCADA, and other interfaces

HMIs and SCADA are typically dedicated or PC-based platforms running visualization software and networked to local controllers and intelligent devices (Figure 3). If the networking or HMI/ SCADA hardware/software fails, then operators lose the ability to monitor and control the underlying system, even if the PLC and instrumentation continue to run normally.

Networking and HMI/SCADA redundancy is a much larger topic, but for critical applications designers should consider implementing Ethernet redundant rings in conjunction with multiple HMI/ SCADA devices.

However, if these measures are not practical, designers can at least include some local pushbuttons, switches, lights and other similar devices to provide a basic level of indication and control. Operators usually appreciate the availability of some bare-bones functionality in case the more capable automation elements become unavailable.

Basic automation redundancy can be practical

Applying redundancy to an industrial automation design requires a carefully balanced decision making in regard to price, performance, physical space and other factors. Fortunately, there are many products and design approaches to improve the resiliency of power, measurement, control and visualization systems. Incorporating some basics such as a UPS, redundant sensors for critical measurements and some hardwired control and indication devices is a valuable way to improve system uptime and help operators keep machines and equipment running. ce

FIGURE

Overcome three obstacles to process data analytics, see example

With advanced analytics software, industrial organizations can easily corral data from numerous sources, automate its preparation for analysis and modeling and provide process experts with more time to study insights and optimize.

The industrial internet of things (IIoT) and the Industry 4.0 emergence of artificial intelligence and machine learning (AI/ ML) technologies massively multiplied the amount and complexity of data and shattered tried-and-true marching orders and business as usual for data gathering and analytics.

For decades, the process manufacturing industries had relied on a variety of systems for monitoring, gathering and processing data in real time, including supervisory control and data acquisition (SCADA), distributed control, laboratory information management systems and others. Procedures for data management and handling in operations technology (OT) environments were relatively straightforward and easy to follow for a large span of time.

After the Industry 4.0 data explosion, data management software slowly played catch up, providing engineering teams with greater visibility into historical and near-real time data from both local and remote locations. Despite this, many process manufacturers still struggle to smoothly translate raw data into meaningful insight. Why does it remain difficult for process manufacturers to gain insights from raw data?

Three obstacles to process ndustry data analysis

Process data bumps in the road most frequently result from:

1. Limited data access and connectivity tools.

2. A lack of time-series-specific analytical solutions.

3. Cross-functional team collaboration difficulties.

Addressing these issues is paramount for operational understanding and informed decisionmaking, in addition to progressing toward process optimization, sustainability and workforce empowerment corporate initiatives.

Conventional software limitations for process data analysis

In most facilities, numerous data sources exist, creating equipment, process, quality and inventory data, and this information was traditionally stored across multiple disparate databases. In these OT settings, spreadsheet-based analytics tools were used to access, cleanse and align all this data so insights could be extracted. This manual

FIGURE 1: A CrowdFlower survey revealed data scientists and other operations personnel spend an inordinate amount of time preparing data for analysis. Images courtesy: Seeq Corp.

ANSWERS

‘ Spreadsheetbased applications are not optimized for time-series data analysis and make quick and iterative analysis difficult. ’

u

Online

controleng.com

KEYWORDS: Data acquisition, advanced analytics software, process industry data

LEARNING OBJECTIVES

Understand three obstacles to process industry data analysis and identify conventional software limits for process data analysis.

See how advanced analytics software can automate data acquisition, accelerate insight generation and mitigate reactor failure, preventing unplanned downtime.

Handle diverse process industry data centrally with ease.

CONSIDER THIS

How can those with industrial automation expertise help their organizations take advantage of massive amounts of data and resolve data complexities?

ONLINE

More about industrial analytics from Control Engineering www.controleng.com/ digital-transformation/ analytics

FIGURE 2: While troubleshooting a critical feed gas compressor failure, a petrochemical and refining company used Seeq to quickly find the five most recent shutdowns and subsequent restarts from decades of historical process data. Seeq, a browser-based advanced analytics software, offers “Capsules” and “Chain View,” to overlaid the events and identify abnormalities in the discharge pressure profile of the two most recent startups.

procedure was cumbersome and time-intensive for process experts, engineers and data scientists (collectively, subject matter experts, or SMEs), and it made inefficient use of these resources’ valuable skillsets. In fact, a 2016 CrowdFlower study found that SMEs spend nearly 80% of their data analytics time collecting and wrangling data into suitable formats for analysis, leaving only 20% to work toward meaningful insights (Figure 1).

In addition to these manual inefficiencies, the lack of live data connectivity among many facilities rendered SMEs’ analyses continuously out-ofdate. These challenges made it difficult to wrangle and prepare data for meaningful analysis. Furthermore, sharing data and analyses across organizational teams and regions using conventional solutions was laborious or nearly impossible, limiting the ability for collaboration and knowledge transfer among peers and colleagues.

Spreadsheet-based applications are not optimized for time-series data analysis, and they exhibit poor visualization functionalities, prohibiting quick and iterative analysis. Although SMEs bring invaluable process knowledge and insight to the table regardless of the analytic software they

use, traditional tools hinder the effective and efficient data analytics capabilities needed to improve production outcomes. Fortunately for process manufacturers, better solutions are now available.

Advanced analytics software automates data acquisition, accelerates insight generation

Advanced analytics solutions address these and other issues, connecting disparate data sources throughout enterprises to a central cloud-based or on-premises software system. These types of applications automate the cleansing and contextualization of data, while performing time-stamp alignment in the background so SMEs can quickly garner meaningful and transformational insights from all available data. Equipped with live data connections, these applications enable users to conduct analyses using near-real time data. By breaking down data-access barriers, this automation empowers SMEs to leverage advanced analytics solutions’ purpose-built, time-series, analytical tools, typically in a no-code or low-code point-and-click format, to derive data insights. Coupled with often built-in trending and data

visualization capabilities, users can visualize the impact of their data analyses to quickly iterate and make informed process improvements.

Advanced analytics software tools also enable process industry organizations to maximize the effectiveness of SMEs, who frequently work from different facilities or geographies, by enabling streamlined collaboration, knowledge capture and reporting. For example, product assets often change hands in the process industries, so it is common to find multiple sites within an organization that are struggling with the same issues.

Analytic software empowers organizations to implement enterprise-wide analytics strategies that promote cross-site collaboration, such as exchanging best practices for predicting and preventing common failure modes among assets. These analyses can then be shared and scaled across plants or product portfolios, and then results can be used to train new personnel.

Analytic software examples: Mitigating reactor failure, preventing unplanned downtime

Collaboration among and between teams, such as process, maintenance and reliability teams, can be strengthened especially by leveraging built-in tools within advanced analytics software for sharing analyses and insights in easily digestible dashboards and reports.

A petrochemical and refining company was experiencing significant reactor shutdowns caused by a failing critical feed gas compressor on a polyethylene line. There was no ability to immediately restart the process following such failures. At this facility, an unplanned reactor shutdown creates a minimum of four hours of downtime, costing the plant upward of $200,000 with each incident. Previously, these compressors had been maintained on a preventive maintenance (PM) schedule. The PM schedule did not prevent unplanned shutdowns.

Following one compressor trip, machinery and controls engineers worked together to identify the safety interlock that prompted the shutdown, bringing electrical engineers in to assist with the investigation. However, tracing electrical diagrams around the pump motor was time-consuming, and it failed to yield a root cause.

One process engineer at the refinery chose to take an alternative approach, opening a brows-

er-based advanced analytics software, to rapidly locate the five most recent shutdowns and subsequent restarts, planned and unplanned, from decades of historical process data. Using time-dissection “Capsules” and “Chain View” tools, they quickly focused on the shutdown and startup time periods and overlaid all events, presenting abnormalities in the discharge pressure profile of the two most recent startups (Figure 2).

‘ Without a method to view the startups back-to-back, the motor degradation had gone unnoticed by operations. ’

Upon further investigation, the engineer identified early warning signs on the motor amperage signal. Without a method to view the startups back-to-back, the motor degradation had gone unnoticed by operations.

As a result of the root-cause analysis, the process engineer implemented a monitoring solution to identify and flag future motor degradation to prevent similar unplanned shutdowns. When an out-of-tolerance value appears, the compressor motor is immediately added to the maintenance work list for the next planned shutdown, a proactive maintenance approach that is expected to eliminate unplanned shutdowns from this failure mode.

Handle diverse process industry data centrally with ease

Without comprehensive software solutions to connect to disparate data sources, provide intuitive tools for engineers and enable effective collaboration, key data analysis challenges will remain in process manufacturing organizations.

By empowering SMEs with modern analytic software, companies can make clear sense of and draw insight from their raw data, create analyses of varying complexity to model present and future behavior, and transition from reactive to predictive maintenance strategies. These outcomes are essential for industrial organizations to realize the full potential of their growing data repositories and to adapt to ever-evolving market conditions and needs. ce

Katie Pintar is a senior analytics engineer at Seeq Corp.; edited by Mark T. Hoske, content manager, Control Engineering, CFE Media and Technology, mhoske@cfemedia.com.

Insightsu

Process industry data analytic software insights

uThree obstacles can restrict process industry data analysis including conventional software limits.

uAdvanced analytics software can automate data acquisition, accelerate insight generation and mitigate reactor failure, preventing unplanned downtime.

uProcess industry data, even when diverse, can be analyzed centrally with ease.

How energy-efficient motion control supports profitable machines and plants

End users and machine builders must find common ground to implement more efficient actuation technology and go green in many ways.

When it comes to energy efficiency, the gears are always turning. It’s not just for feel-good vibes – there are many reasons to make industrial motion control consume less power. Sustainability is more important as businesses look to the future and work to meet standards. More than anything, though, it makes good business sense.

Of course, no one sets out to waste more money and resources on inefficient equipment. What often causes these situations is miscommunications between the original equipment manufactur-

er (OEM) and the end user. Rather than focusing on the total cost of ownership (TCO), the two more often duke it out over the upfront costs.

Providing a cost-competitive system that meets all throughput and quality requirements is important. However, some long-term considerations can be missed in this process.

Building a comprehensive energy efficiency plan for motion control must take a two-pronged approach. First, machine builders need to take a long-term view of component selection. Second, OEMs and end users must start capturing all the electricity that’s wasted to make the plant more efficient overall. Consider these examples that cover both aspects.

How electric cylinders push the limits of energy efficiency

At the device level, energy efficiency in motion control is a mixed bag. Rotary motion technologies keep evolving in ways that save energy. But linear motion faces continued challenges, especially in high-speed, high-force actuation applications.

Pneumatic or hydraulic cylinders were often used in these scenarios. However, on top of their excessive footprint, they’re inefficient tools. Pneumatic and hydraulic actuators need to run compressors or pumps even when the cylinders are idle. Their efficiency rates average 10 to 25% for pneumatics and 40% for hydraulics. However, with damaged seals, leaky hoses and general wear, those numbers drop. Electrification can offer a clear path forward. Electric cylinders consume power when enabled

FIGURE 1: As motion applications expand, so does energy waste. It’s critical for OEMs and end users to evaluate not just upfront expenditure but total cost of ownership on component- and plant-level upgrades. Courtesy: Mitec Enginy

FIGURE 2: The AA3000 series electric cylinders from Beckhoff deliver the high force, speed and accuracy needed in actuation applications while significantly reducing energy and footprint requirements. Courtesy: Beckhoff Automation

and while the cylinder is in motion, so their rate of efficiency can be measured up to 80%. While most will note the higher price when compared to the cost of a traditional solution, electric cylinders offer an optimal TCO and a much faster ROI through the combination of higher efficiencies, reduced maintenance and enhanced ease of use.

The advances in electric cylinder technology ensure users don’t have to sacrifice performance to gain these advantages. Some electric cylinders offer peak forces of 6.5 to 25 kN with stroke lengths from 150 to 250 mm.

When evaluating options, be sure to select a feature-rich device with integrated safety encoder, temperature and current monitoring for predictive maintenance, and auto configuration that requires the user to scan in the electronic nameplate. This removes the mystery of implementing these systems, which previously felt closer to “dark arts” than engineering.

Electric cylinders with optimal mechanical designs can deliver direct-drive solutions, with no belt or gearbox, and a backlash of just 15 µm. By selecting a device that’s ISO 15552 compatible, users will have a direct drop-in replacement for pneumatics or hydraulics. Users can adapt machine designs or retrofit legacy equipment. As a result, users can make wide-ranging motion systems more efficient on the component level.

Greener plants with effective regenerative energy

When looking at the plant or just machine level, eliminating compressors, pumps and other energy-leeching devices can have some effect. However, that doesn’t account for all the usable energy that often goes untapped. Engineers often handle regenerative energy in motion systems by bleeding it out through a braking resistor. It’s an age-old, low-tech answer to a complex problem that’s ripe for an update.

With universal energy recovery modules, end users can route that electricity back into the power grid. Users can connect one of these innovative devices to the 24 Vdc supply on the drive and mains along with a DC-link connection. Then they manage braking power as it gets kicked out by the drive.

By adding this, OEMs can help guarantee their machines deliver efficiency. However, with universal energy recovery devices, end users also can add them to existing equipment with third-party motors and drives and still capture the energy that would otherwise be wasted.

Universal energy recovery modules with an EtherCAT connection allow for monitoring of these savings as well. Engineers can connect the unit to a central PC-based controller and access the data locally or at a higher level. For some units, this doesn’t require any special configuration. Implementing these connected technologies in greenfield or brownfield environments helps companies ensure they’re hitting sustainability targets and can help the manufacturing team prove they’re doing their part.

A comprehensive look brings things into focus

3: The AX8820 energy recovery module from Beckhoff enables engineers to capture regenerative power in greenfield and brownfield applications to maximize energy efficiency across machines and plants.

Courtesy: Beckhoff Automation

Updating motion control with electric cylinders and regenerative energy solutions reduces TCO on any piece of equipment and the return on investment (ROI) is almost immediate. Eliminating energy-sapping compressors, pumps and other mechanical devices that also gobble up floorspace allows end users to do more in their existing facilities rather than expanding or taking up new real estate. Finally, implementing servo-electric technologies speeds up commissioning and reduces support calls for the OEM and maintenance costs for the end user.

Taking a comprehensive view of energy-efficient motion control technology helps machine builders and end users find common ground. This makes the future of manufacturing look greener in many ways. ce

Matt Prellwitz, drive technology product manager, Beckhoff Automation LLC. Edited by Chris Vavra, web content manager, CFE Media and Technology, cvavra@cfemedia.com.

controleng.com

KEYWORDS: energy efficiency, motion control LEARNING OBJECTIVES

Learn why energy efficiency is good business and how it benefits manufacturers on multiple levels.

Understand how motion control with electric cylinders and regenerative energy solutions reduces total cost of ownership (TCO).

ONLINE www.beckhoff.com/ condition-monitoring

CONSIDER THIS

How are you making your plant facility more efficient?

FIGURE

ANSWERS

Three topics in energy efficiency

Energy efficiency of motors and drives is important for machine design.

Energy efficiency in motors and drives is a crucial component of modern industrial and technological progressions, contributing to a systems sustainability and cost-effectiveness future. Examine the following three topics.

One: Why energy efficiency is important

Industrial energy efficiency is important for energy program savings, machine efficiency and other useful improvements. In machine design, using energy efficient motors and drives offers advantages beyond energy consumption, including:

FIGURE 1: A diagram shows an across-the-line motor-starting circuit. Subjecting motor stator windings to line voltage and current may shorten a motor’s life compared to using a soft starter or variable frequency drive. Images courtesy: Yaska-

on kilowatt-hour savings per year or percentage of the retrofit’s incremental cost. States and local energy providers can provide details that apply to specific areas.

Two: Measure, calculate efficiencies

https://www.controleng. com/motors-drives/ energy-efficiency Online controleng.com u

KEYWORDS: Industrial energy efficiency, motor and drive efficiencies

LEARNING OBJECTIVES

Understand the benefits of energy efficiency systems and resources for motors and drives.

Examine theoretical and technological methodologies to determine energy efficiency for motors and drives.

Quantify and analyze results of motor system energy efficiency, including drives.

CONSIDER THIS Motor and drive systems can drive energy efficiency, save month, add life to equipment and enhance precision and control.

ONLINE

• Cost-effectivenes: Energy-efficient motors and drives maintain optimal performance while consuming less electrical energy (kilowatt-hours, kWh). This leads to substantial savings on energy invoices and decreasing return time frame.

• Equipment life span: With less energy loss in the form of heat, this allows machines to run cooler and with more longevity. All the while using less energy or lower kilowatt-hours.

• Enhanced precision and control: In addition, less heat is generated and mechanical wear is reduced. This leads to an overall design that minimizes electrical noise, as well as improves precision, responsiveness and control.

To support businesses, energy sponsored programs offer cost-saving opportunities and consultation for eligible applications. Energy efficiency programs vary by state and also by a company’s operating region. One program example, located in the New England area, is operated by Eversource Energy, Electric Services Co. For that program, “Variable Speed Drives & Motors,” a website offers information on how to participate and be eligible for new and existing drives and motor applications. Such programs help companies save on energy efficient retrofits with a rebate based

For motor and drive efficiency calculations, the next example looks at a 480 V calculation and how to obtain values theoretically and mechanically with a dynamometer. Energy use can be measured using an energy analyzer. With this article online, examine a Fluke readout of power monitoring over a one-week period. As an integral part of preventive maintenance, calculating the energy efficiencies of a motor and drive is a valuable practice in assessing performance and optimizing operations. The fundamental approach involves calculating the theoretical energy efficiency (η).

η = Output power (Po) / Input power (Pi)

For a motor, where Po represents the mechanical power delivered by the motor and Pi represents electrical power supplied to the motor. Likewise, the energy efficiency of an amplifier is determined by the ratio of delivered power (Po) to consumed power (Pi). The efficiency accuracy of a system overall will depend on the evaluation of potential power losses for both servo drive: Conduction, switching, logic processing, standby power, etc., and motor: Copper losses, iron losses, mechanical losses, etc.

In the example measurement for an across-theline motor starter circuit operating system, the finalized report has provided the standard cost of

FIGURE 2: Servomotors use servopacks, or servo-amplifiers, to achieve efficient operation. This block diagram maps the electrical design of a Yaskawa 400-V Servopack.

energy of $346.34 for the active energy 1.385 MWh, the total energy consumed by the system over the specific period of time. By using an energy study software of choice, create and track energy use and other information over time to find trends. Measurements of interest may include a system’s power factor, which is a measure of how effectively the electrical power is converted into useful work. The ratio is between the active power (kW) and apparent power (kVA). A power factor close to 1 indicates an efficient operation. A dynamometer also may be used to obtain a comprehensive understanding of testing, measuring and plotting the energy efficiency of motors over various loads. Use the measured torque and rotational speed (RPM) of a system to determine the power output:

Power(Watts)=Torque*RPM*2π/60

... and to determine power input consumed by the motor:

Power(Watts)=Voltage*Current(A)*PowerFactor.

With both theoretical and mechanical methodologies available for use, use an approach and adopt tools to ensure systems continue operating at peak efficiency and receive proper maintenance.

Three: Measure efficiency results

A way to quantify energy saving results is to measure the actual energy usage, in kilowatt-hours, before

and after a machine is upgraded, using a power analyzer device (see measurement online).

An across-the-line motor starter circuit, which draws current regardless of the machine's energy demand, could be replaced in favor of servomotors, which are designed to be energy efficient providing on-demand torque. This differs from air pumps and hydraulic sources, as well as acrossthe-line motor starters, which need to remain running all the time in case there is a demand from the machine. Servomotors can drop down to zero torque when there is no demand. This increases energy efficiency and has been shown to cut machine energy usage in half compared to other types of sources. ce

Dulce Maria Varela is a regional motion engineer, and Matthew Hardenbergh is the northeast regional motion engineer, both with Yaskawa America Inc. Edited by Mark T. Hoske, content manager, Control Engineering, CFE Media and Technology, mhoske@cfemedia.com.

Six best practices for OT cybersecurity

Exploring the complexities of cybersecurity for operational technology can be daunting. Understand the challenges of IT-OT integration, expose vulnerabilities and advocate for a balanced, strategic approach to safeguarding critical infrastructure in the digital age.

In today's modern industrial landscape, the convergence of operational technology (OT) and information technology (IT) has brought various benefits and efficiencies across multiple sectors. OT refers to the hardware and software used to control and monitor physical devices and processes such as factory machines, presses, robotics and computer terminals.

This integration has facilitated real-time data analysis, predictive maintenance, and enhanced

decision-making, and has revolutionized industrial operations. However, it has also introduced many cybersecurity challenges. The potential threats to OT networks highlight the need for organizations to prioritize cybersecurity measures and invest in robust defenses to safeguard their critical infrastructure. This article discusses cybersecurity considerations for OT environments, and provides an overview of the challenges and vulnerabilities introduced by IT-OT convergence.

Legacy OT is exposed

In the past, OT systems operated in isolation from IT networks and the internet, which offered a certain level of inherent machine and data security. Despite this isolation, they were still susceptible to cyber threats. For instance, removable media such as USB memory disks or CDs could easily introduce malicious software into these isolated systems. This limited level of the cybersecurity threat landscape was generally perceived as mild.

However, as industries began to integrate IT and OT systems (putting sensors, computers and data gathering systems on IP and in some cases into the cloud), the cybersecurity threat landscape changed, exposing OT systems to a broader range of modern cyber threats. There are many legacy OT systems still in operation which exacerbates this problem as these systems were designed at a time when cybersecurity was not a primary concern. They require more robust security features to defend against modern cyber threats.

FIGURE 1: Electrical Engineer Charles Lewthwaite is pictered here protecting industrial assets. Images courtesy: Hedgehog Technologies.
‘ Take care with untested commercial-off-the-shelf components from low-cost suppliers. ’

The integration of IT with OT introduces conflicting requirements and priorities, further complicating the cybersecurity landscape. In OT environments, the priority is on the availability of systems, as any downtime can lead to significant operational disruptions and potential safety hazards. In contrast, IT systems traditionally prioritize confidentiality. This divergence in priorities presents a unique challenge in aligning cybersecurity strategies across IT and OT domains, necessitating an approach that balances all critical elements: confidentiality, integrity, and availability.

There are a number of contributing factors that make the IT and OT security threat challenging. These include the use of untested commercial offthe-shelf components from low-cost suppliers. OT such as machines and sensors on IP expose all aspects of the OT system to whoever is accessing the local network. Increased remote monitoring and access exposes OT systems to external cyber attacks and unauthorized access.

In 2021, there were 64 publicly reported OT cyberattacks, marking a 140% increase from 2020. Out of these, about 35% resulted in physical harm, and these instances created an estimated damage of $140 million.

Vulnerabilities of legacy OT systems

Industrial processes and critical infrastructure rely heavily on OT systems. Unfortunately, many of these systems are built on outdated technologies that do not meet the requirements of the current era of cybersecurity threats. To secure OT environments, it is essential to understand why these systems are still in use and the vulnerabilities they present. OT systems are designed with a focus on longevity, which can result in potentially high replacement costs. Additionally, these systems often lack modern security features and use outdated

FIGURE 2: Information technology (IT) and operational technology (OT) comprise two different sets of platforms, technologies and components within an organization.

software. These challenges contribute to a situation where the cost of upgrading these systems is often perceived as very high or even prohibitive.

IT-OT integration to protect assets

Bringing together IT and OT systems is not only crucial for operations but also a strategic step towards boosting cybersecurity. Enhancing cybersecurity through IT-OT integration can be achieved in a few ways. First, establish a proper IT-OT view across both domains. Security policies should be consistent across all systems. OT systems must adhere to the best practices of IT systems simultaneously, and IT and OT security practices must be unified.

Best practices for OT cybersecurity

Cybersecurity best practices are crucial in the domain of OT to safeguard critical infrastructure from the ever-growing number of cyber threats. Standards are pivotal in shaping these practices and offer structured guidance and frameworks for securing OT systems. Common standards when it comes to OT cybersecurity include IEC 62443, NIST SP 800-82 and ISO 27001. Some best practices derived from established standards and guidelines are as follows:

1. Develop a risk management and security policy

Develop an asset inventory that includes all OT devices and software. Classify assets based on their criticality and the potential impact of their compromise on the organization. Then perform periodic risk assessments to identify vulnerabilities within

controleng.com

KEYWORDS: OT, Cybersecurity

LEARNING OBJECTIVES

Understand the cybersecurity risks associated with the convergence of Operational Technology (OT) and Information Technology (IT) Learn about the vulnerabilities inherent in legacy OT systems and the complexities involved in upgrading these systems.

Gain insight into best practices for OT cybersecurity, and the importance of IT-OT integration for effective defense strategies.

ONLINE

Video: www.controleng.com/ articles/video-examiningplant-floor-network-securityand-protection-methods www.controleng.com/ system-integration/ cybersecurity

CONSIDER THIS

How could your industrial networks be better protected?

ANSWERS

the OT network and prioritize them based on the level of risk they pose. Finally, establish and maintain security policies that are specific to the needs of the OT environment, with a clear delineation of security responsibilities among personnel.

2. Have continual network security and monitoring

Segregate OT networks from IT networks and use firewalls and demilitarized zones (DMZs) to control traffic between different network segments. Then implement continuous monitoring strategies to detect unusual activities or unauthorized access attempts in real time. This could involve intrusion detection systems (IDS) tailored for OT environments.

Insights

OT Cybersecurity Insights

uWhile OT-IT convergence has provided benefits such as real-time data analysis, predictive maintenance and enhanced decisionmaking, it has also introduced new cybersecurity challenges.

uThe integration of IT with OT introduces conflicting requirements and priorities, further complicating the cybersecurity landscape. While OT environments prioritize the availability of systems, IT systems prioritize confidentiality.

u Six best practices for OT cybersecurity can help end-users to safeguard their critical infrastructure.

3. Have access control and management throughout the OT and IT system

Standardize access controls, authentication and authorization (commonly referred to as the triple A policy) to ensure that critical systems are only accessible to authorized users. Enforce the principle of least privilege, ensuring that users have only the access necessary to perform their job functions. Utilize multi-factor authentication (MFA) for remote access to OT systems to add an additional layer of security beyond traditional usernames and passwords.

4. Maintain system and data integrity

Establish a systematic approach for applying patches, considering the operational constraints of OT environments. Where patching is not feasible, implement compensating controls such as virtual patching. Ensure data integrity by implementing backup procedures and using cryptographic measures where appropriate to protect sensitive data in transit and at rest.

5. Develop an incident response and recovery

Develop an incident response plan that includes specific procedures for OT environments, considering the potential physical impacts of cyber incidents. Prepare disaster recovery plans that enable the restoration of operations with minimal downtime in the event of a cybersecurity incident.

6.

Hold continual education and training

Conduct regular cybersecurity awareness training for all OT personnel, focusing on the unique aspects of OT cybersecurity. Provide technical training for IT and OT security teams, covering the specific technologies and processes used in the OT environment.

How to get started

To enhance cybersecurity in OT, organizations should conduct a comprehensive audit of their systems to identify and assess any vulnerabilities in all assets. This critical step will pave the way for a security strategy customized for the unique OT landscape. The focus should be on integrating technological safeguards with human-centric elements, such as training programs, to ensure personnel are equipped to recognize and respond to cyber threats and incidents.

While long-term solutions like system upgrades are being planned and executed, immediate measures must be taken. Investments should prioritize virtual patching and other risk mitigation techniques to address the vulnerabilities of legacy systems. These short-term defenses will be a crucial buffer in maintaining system integrity against ongoing cyber threats. Additionally, budgeting for cybersecurity should be viewed as an integral element of operational investment, essential for ensuring safety and continuity.

Lastly, organizations should foster a culture of collaboration and information sharing. It is essential to remain proactive by continuously updating cybersecurity strategies and incident response plans to adapt to the rapidly changing threat landscape. ce

Younes Rashidi, vice president of engineering operations, Hedgehog Technologies. Edited by David Miller, content manager, Control Engineering, CFE Media and Technology, dmiller@cfemedia.com.

FIGURE 3: Six best practices for OT cybersecurity can aid end-users in securing their critical infrastructure.

Ed Bullerdiek, process control engineer, retired

Three reasons to tune control loops: Safety, profit, energy efficiency

PID controller tuning is a keystone skill for control practitioners that is often given short shrift. What is the justification for investing in this critical skill? Why tune control loops?

The simple answer for why it’s necessary to tune control loops is because different processes respond differently. Flow loops respond quickly and therefore need a fast-responding controller. Temperature loops respond slowly (usually) and therefore need a slow responding controller. The proportional-integral-derivative (PID) controller is a near universal tool for controlling processes, but it needs to be fitted to the process. Fitting a PID controller to the process is called tuning.

Why does PID controller tuning matter?

PID controller tuning matters. Process control, and appropriate PID tuning, is about:

• Safety, first and foremost

• Equipment protection, safety’s little brother

• Efficiency of the process

• Higher yields from the process

• Less waste

• Better energy efficiency.

Expanding scope, complexity

Early in my career the typical process control operator was expected to watch between 100 and

200 PID controllers. A process control operator also didn’t have advanced process control (APC) applications to watch or safety systems. If safety systems existed, they were generally based in the field. Compressor surge controls were provided using specialty packages that also were field mounted.

In short, the process control operator wasn’t, by today’s standards, expected to watch much.

In the intervening years (the many intervening years), a great deal of complexity has been added to the process control operator’s responsibilities. Today’s process control operator is expected to watch up to 500 PID controllers along with safety systems, compressor control systems and APC applications. The controls applied to process units are also far more complex, featuring multiple levels of cascaded loops and other complex logic.

FIGURE 1: The distribution of process data before control improvements are completed. Images courtesy: Ed Bullerdiek, retired control engineer

ANSWERS

FIGURE 2: The distribution of process data after control improvements are completed and the operation is adjusted up against operating limits. Profitability is improved without exceeding operating limits.

unplanned disassembly (also known as “spontaneous disassembly.” No one wants either.)

In process plants with poorly tuned control loops, or worse yet, controls left in manual because they cannot be trusted, operators tend to operate the process far from limits. This leaves considerable profit on the table. The typical situation looks like Figure 1.

The bell curve represents the normal distribution of the process data. The tail of the bell curve is set to end just below any process limits, the nearly vertical dashed blue line on the right. The profit curve is the dashed blue line across the top. The theoretical maximum profit is at the top right corner where the profit and process limits lines cross. However, to avoid violating limits, the process is operated far from the limit, and thus the average of the process data is considerably to the left of the maximum profit point. The process is making less money than it could.

KEYWORDS: Proportionalintegral-derivative, PID tutorial

LEARNING OBJECTIVES

Understand that properly tuning PID controllers will enhance the safety and profitability of any process where they are applied.

The demand for proper tuning has increased because controls have gotten more complex with time and that process operators are expected to monitor more PID controllers. Practices that were accepted 20-40 years ago are no longer acceptable.

Improving process profitability requires a twostep procedure; reduce variability (of which loop tuning is a major component) and then pushing process limits.

CONSIDER THIS

By not effectively tuning control loops, how much money are you wasting?

ONLINE

https://www.controleng.com/ control-systems/pid-apc/ Online controleng.com

Control professionals have made great strides putting better graphics in front of operators and also not flooding the room with useless and confusing alarms. This was all necessary, but not sufficient. Simply stated, the process control operator can no longer be expected to work with controls that are not functional. Good controller tuning is no longer optional.

Think of this another way: In the days when a process control operator was expected to watch 100 PID controllers he could handle (let’s say) 30 poorly performing controllers (30%). The operator had the time. If we have 30% of 500 PID controllers performing poorly – 150 controllers – the process operator no longer has the time to watch all of these closely. It has become much more important for the control professional (you) to ensure that all process controllers work properly.

Properly tuned loops create money, money and more money

For most chemical processes maximum profitability usually requires operating against process constraints. These will include product quality limits (such as purity), unit operating constraints (such as distillation tower flooding limits), and equipment limits (such as motor amps on pumps and blowers). There are usually severe penalties for exceeding these limits (such as off-specification product that cannot be sold or equipment trips [and the process upsets that follow]). For those who work with exothermic reactions failure to control the process within limits can result in

To make more money, the process needs to change to squeeze the bell curve to get the right end of the curve away from the process limits, and then the whole curve needs to move to the right so that the end of the curve is where it began. When that’s completed, the result is Figure 2.

The blue bell curve is narrower, and the curve moved so the right end is close to the process limits. The new profitability is now higher than it was before.

The manager-friendly way to say this is that proper tuning delivers:

• Reduced variability and

• Pushed constraints.

Many say that reducing variability alone will improve profitability. This is not generally true (unless you are doing something terribly wrong). Improving profitability requires that the process be pushed closer to constraints. A process can vary very little as still be well away from the desired optimum.

Unfortunately getting operators to push constraints is the hard part of the control professional’s job. Operators are (properly) skeptical of bright young engineers telling them they need to do something that they know runs the

risk of making their jobs harder. However, operators are willing to work with engineers that are open and honest about what’s proposed. Prior victories can add credibility. Operators need to believe their jobs can become easier – or at least not harder.

A personal story about value of loop tuning in a refinery

A former boss recently told me, “What I learned from you is how much free money is laying around a refinery.” He followed up with a story about the value of loop tuning. While I was working for him he had been asking the vice president of refining for a new wet gas compressor for the refinery’s fluid catalytic cracker (FCC). My boss was hoping to increase charge by about 20%.

The vice president said no.

In the meantime, I was busy tuning and cleaning up the controls, and the process engineer was working with the operators to get them to push the FCC to its limits. Over a couple of years, we got the charge rate up by about 20%, at which time the vice president told my boss “See; I saved the company money.”

This story was repeated across the refinery, although never this dramatically. We had put in a new control system, fixed a lot of instrumentation and valves and tuned controllers. Work included installation of advanced process controls (at that time) and fix some basic controls that were just wrong. For the most part, refinery process improvements came down to reducing variability, tuning PID controllers and getting the operators to push the limits. Improving control loop tuning was at the core of it all.

What’s next for this PID controller tuning article series?

This is the first in a series of articles on PID controller tuning aimed at new practitioners. The next few articles are going to be brutally basic. Experienced readers may pass these by, but I hope you will take a look as a refresher on PID control.

There may be some tidbits on PID stated in a way you or co-workers will find useful. Later articles will focus on practical concerns (all the things they don’t teach in college) and how to tune quickly and efficiently (because you have about a million other things to do).

‘ Careful loop-tuning adjustments to get the needed performance can only be done after acquiring an intuitive feel for how changing controller gain, integral or even derivative affects controller performance. ’

This PID tuning series is not a math class

For those of you that have taken a college process modeling and control class, you have my deepest condolences. Successful controller tuning rarely involves LaPlace transforms, left hand poles (or was that zeros?) or any form of Bode plot. These can be useful things to know, but you can tune 99.9% of loops without this knowledge.

Tuning is as much art as science. The overall goal of this PID tuning series is to provide an intuitive feel for getting the best possible performance out of process controls. I teach (and use, often in combination) open, closed and heuristic tuning methods, but always with the admonition that these methods yield approximate answers. The real answer depends on what the process needs, how close the process is to “ideal” (whatever that means), and what is around the process. This means that after using a tuning method, tuning constants may need to be carefully adjusted (fudged is the technical term) to get the exact performance needed. This can only be done after acquiring an intuitive feel for how changing controller gain, integral or even derivative affects controller performance. That intuitive feel is what this PID tuning series aims to provide. ce

Ed Bullerdiek is a retired control engineer with 37 years of process control experience in petroleum refining and oil production. Edited by Mark T. Hoske, content manager, Control Engineering, CFE Media and Technology, mhoske@cfemedia.com.

Editor’s note: Ed Bullerdiek is working on a yearlong series, including an Aug. 1 webcast. Each post will link to prior articles in the series. This is part 1.

Insightsu

Why tune PID controllers insights

u PID controllers need to be customized for the process they are controlling (tuned).

uTuning all loops well is required to help process operators run their processes safely and profitably; not tuning loops properly costs money.

uModern refineries (and presumably all other process industries) are adding scope and complexity to the process operator’s job, requiring automation professionals to do a much better job providing properly operating, properly tuned controls.

Effective machine guarding and program best practices

Machine guarding is one of the most cited OSHA standards and there are several steps companies can take to stay compliant. Know when to conduct inspections and maintain guards to ensure they’re in safe working order.

Many workers in various industrial settings are often required to operate heavy machinery and equipment necessary for producing goods and services. However, these machines and equipment can also be hazardous and pose a significant risk to the machine operator if proper safety measures are not implemented. Machine guards are designed to act as a barrier between the opera-

tor and the moving parts of a machine, effectively preventing accidents and ensuring a safer working environment.

The importance of machine guards is underscored by the Occupational Safety and Health Administration (OSHA), which consistently lists machine guarding in its top 10 most cited standards, a clear indicator of both the challenges and significance of proper guarding. In 2023, this trend continues, emphasizing the need for a thorough understanding and application of safety practices. This article aims to provide valuable insights into compliance with OSHA standards, effective inspection strategies, and the essential maintenance practices necessary for keeping machine guards functioning.

Staying in compliance with OSHA and machine guard standards

1: A machine guard lowers risk and improves operational safety around industrial equipment. Image and tables courtesy: TradeSafe

Compliance with safety standards is crucial for the effective use of machine guards in industrial settings. OSHA standards like 29 CFR 1910.212, when properly implemented, safeguard employees from hazards related to operating machinery. These standards require that any machine part, function, or process which may cause injury must be safeguarded. This includes ensuring guards must not create potential hazards and must be affixed securely to the machine. OSHA's standards are designed to minimize risks such as caught-in or -between hazards, amputations and other serious injuries. Adhering to these standards helps employers not only comply with legal requirements, but enhance workplace safety.

In addition to OSHA standards, ANSI (American National Standards Institute) and ISO (International Organization for Standardization) provide comprehensive frameworks for machine guarding. ANSI B11, for instance, outlines specific safety requirements and guidance for different types of

FIGURE
‘ OSHA says: Employers must provide training on the potential hazards of the machine, safe operation, proper use of guarding restraints, and inspection for defects. ’

machinery. ISO 12100 also offers general principles for the design of machinery and the risk assessment involved.

These standards complement OSHA regulations by providing a more detailed approach to identifying and mitigating risks associated with machinery. By integrating ANSI and ISO standards into their safety protocols, companies can achieve a more robust and globally recognized approach to machine guarding.

Staying compliant with the above standards and guidelines also requires determining the effectiveness of machine guards. One practical and straightforward method is the Gotcha Stick Tool, which is designed to mimic the human finger, hand, and arm. This allows for the measurement of safety distances and openings in guards. Its use helps verify guards are installed correctly and are effective in preventing access to hazardous areas.

The Gotcha Stick also tests if the barrier guard openings comply with OSHA and ANSI machine guard safety standards. Regular use of the Gotcha Stick in safety inspections can enhance the effectiveness of machine guarding while also keeping them OSHA and ANSI-compliant.

Determining machine guard inspection frequency

Keeping machine guards compliant with standards and in their best condition entails regular inspection and maintenance. This involves a comprehensive approach that includes training, pre-use inspections, quarterly documented inspections, and identifying guards that could pose additional hazards.

Training is the cornerstone of any effective machine-guarding program. It empowers employ-

Summary of OSHA standard on machine guarding

OSHA standard

CFR Section 1910.212

Guard Design

Coverage of Moving Parts

Attachment and Strength of Guards

Regular Inspections

Prevention of Access

Minimum Clearance

Employee Training

Requirement details

All machines must have guarding restraints to protect workers from hazards.

Guarding restraints must be designed, installed, and maintained to prevent injury to the operator or other workers in the area.

All moving parts of machinery, including gears, pulleys, belts, chains, etc., must be guarded to prevent accidental contact.

Guards must be securely attached to the machine and strong enough to withstand potential impacts during normal operation.

All guarding restraints must be regularly inspected to ensure they are in good condition and free from defects.

Guards must be designed to prevent the operator or other employees from reaching through, over, under, or around the guard. They must also prevent objects from entering the guarded area.

Guarding restraints must have a minimum clearance to prevent operators or employees from being pulled into the machinery.

Employers must provide training on the potential hazards of the machine, safe operation, proper use of guarding restraints, and inspection for defects.

TABLE 1: A table showing a summary of OSHA standards on machine guarding.

ees with the knowledge and skills needed to identify potential issues and how to mitigate them. A well-designed training program should cover the different types of guards, their purposes, and the specific hazards they protect against. It should also teach employees how to inspect guards for signs of wear, damage, or improper installation. Training must emphasize the importance of reporting any issues immediately, ensuring any potential risks are addressed. Training also should be ongoing, reflecting changes in machinery, technology and regulations to ensure employees' knowledge remains up to date.

Five pre-use inspection and five quarterly inspection tips

With the foundation of thorough training established, the next critical step is the implementation of pre-use inspections, a daily routine ensuring immediate operational safety. Consider these five steps for pre-use inspections:

1. Visual check: Begin with a thorough visual inspection of the machine guards. Look for any obvious signs of damage, wear, or tampering that could compromise their effectiveness.

controleng.com

KEYWORDS: machine safety, machine guarding, OSHA

LEARNING OBJECTIVES

Learn how to stay in compliance with OSHA and machine guard standards.

Learn when and how often should a company inspect their machine guards. Understand how to maintain machine guards.

CONSIDER THIS

How often do you check your machine guards to lower risk? ONLINE www.controleng. com/mechatronicsmotion-control/ machine-safety/

ANSWERS

Showing pre-use inspection steps and quarterly documented inspections

Pre-use inspection Quarterly documented inspection

Visual check: Inspect guards for damage, wear, or tampering.

Operational test: Ensure guards are secure and don't interfere with operation.

Check for modifications: Verify no unauthorized changes affect functionality or safety.

Inspect for loose parts: Check that all parts of the guard are fastened securely.

Accessibility check: Confirm guards don't hinder access to emergency controls and can be safely adjusted or removed.

Comprehensive review: Detailed inspection for wear, corrosion, or damage.

Documentation: Record condition of each guard and note any issues.

Measurements and adjustments: Check and adjust safety distances and alignments.

Review of incident reports: Examine past incidents or near-misses related to machine guarding.

Feedback and follow-Up: Involve operators in the process and address identified issues promptly.

TABLE 2: A table shows general steps in doing pre-use inspections and quarterly documented inspections.

‘Measure safety distances and alignments per OSHA standards and make necessary adjustments to ensure compliance.

2. Operational test: Operate the machine briefly to ensure the guards are securely in place and do not interfere with normal operation.

3. Check for modifications: Ensure no unauthorized modifications have been made to the guards that could affect their functionality or compliance with safety standards.

4. Inspect for loose parts: Verify all parts of the guard are securely fastened and there are no loose or missing components.

5. Accessibility check: Confirm the guards do not hinder access to emergency stops or control panels and they can be removed or adjusted safely for maintenance purposes.

After ensuring daily safety through pre-use inspections, the focus shifts to a more comprehensive approach with quarterly documented inspections, which provide a deeper and more formal assessment of the guards' condition. Consider these five guidelines for quarterly documented inspections to ensure everything is working properly:

1. Comprehensive review: Conduct a detailed inspection of all machine guards, checking for signs of wear, corrosion or damage.

2. Documentation: Record the condition of each guard, noting any issues or concerns. This documentation should be kept as part of the safety records.

3. Measurements and adjustments: Measure safety distances and alignments as per OSHA standards and make any necessary adjustments to ensure compliance.

4. Review of incident reports: Examine any past incidents or near-misses related to machine guarding to identify potential areas for improvement.

5. Feedback and follow-up: Involve machine operators in the inspection process for their feedback and ensure any identified issues are addressed promptly.

Companies also should conduct machine guard inspections daily and quarterly to help in maintaining the machine guard’s condition. Aside from conducting inspections, it also is important to identify guards that may pose additional risks, such as those that are difficult to install or remove, which could lead to bypassing safety procedures.

Guards with sharp edges, points or surfaces should be modified or replaced. Owners also should consider environmental factors such as corrosion or vibration that may affect the guard's integrity over time. Regularly review and assess these guards to ensure they remain safe and effective in protecting workers.

Proper maintenance of new, existing machine guards

Proper maintenance of machine guards, both new installations and existing ones, is vital to make sure they continue to function effectively and safely over time. For the maintenance of new installations, it is important to follow these guidelines:

• Initial assessment: Before commencing operation, conduct a thorough assessment of the new installation to ensure it meets all design and safety specifications.

• Integration check: Verify the new guard integrates seamlessly with the existing safety systems and does not introduce any new hazards.

• Operator training: Train operators on the specifics of the new guard, including any changes to operational procedures and emergency protocols.

• Performance testing: Run a series of tests to confirm the guard functions correctly under various operating conditions.

• Documentation: Document the installation process, including any challenges encountered and

how they were resolved, to inform future maintenance and inspections.

It's also important to consider the engineering aspects of machine guards, especially prior to their installation. These are some engineering considerations before installation:

• Design review: Assess the design of the machine guards to ensure they meet the specific needs of the machinery and comply with safety standards.

• Material selection: Choose durable and suitable materials for the specific environmental conditions of the workplace.

• Ergonomics: Consider the ease of use and accessibility of the guards, ensuring they do not impede operation or maintenance activities.

• Safety testing: Conduct safety tests to verify the guards effectively prevent access to hazardous areas without posing additional risks.

• Compatibility check: Ensure the guards are compatible with the machinery and do not interfere with its operation or reduce its efficiency.

While establishing a robust maintenance routine for new installations is essential, it's also crucial to maintain the integrity of current installations, ensuring they continue to provide optimal protection. Here are some general steps in maintaining the current machine guard installation:

• Regular cleaning: Keep guards clean and free from debris that could impede their function or cause wear and tear.

• Wear and tear inspection: Regularly inspect for signs of wear, corrosion, or damage and undertake repairs or replacements as necessary.

• Functional testing: Periodically test the guards to ensure they operate as intended, particularly after any adjustments or repairs.

• Update documentation: Keep records of all maintenance activities, including dates, actions taken, and any parts replaced.

• Feedback mechanism: Establish a feedback mechanism for operators to report any issues or concerns with the guards, fostering a proactive safety culture.

For effective machine guarding and programs, a comprehensive and proactive approach is essential. This comprehensive approach begins with adhering to the detailed regulations set by OSHA

Comparing maintenance of new installations versus current installations

Maintenance aspect New installations Current installations

Initial assessment/regular cleaning

Integration check/wear and tear inspection

Operator training/functional testing

Performance testing/update documentation

Documentation/feedback mechanism

Conduct a thorough assessment to ensure it meets all design and safety specifications.

Verify that the new guard integrates seamlessly with existing safety systems and doesn't introduce new hazards.

Train operators on the specifics of the new guard, including changes to operational procedures and emergency protocols.

Run a series of tests to confirm that the guard functions correctly under various operating conditions.

Document the installation process, including challenges and resolutions, to inform future maintenance and inspections.

Keep guards clean and free from debris that could impede their function or cause wear and tear.

Regularly inspect for signs of wear, corrosion, or damage and undertake repairs or replacements as necessary.

Periodically test the guards to ensure they operate as intended, particularly after any adjustments or repairs.

Keep records of all maintenance activities, including dates, actions taken, and any parts replaced.

Establish a feedback mechanism for operators to report any issues or concerns with the guards.

TABLE 3: Compare maintenance of new installations versus current installations.

and is enhanced by integrating global standards from ANSI and ISO, providing a robust framework for machine guarding. Key to this process is the regular and thorough inspection of guards, underpinned by comprehensive training that equips employees with the skills to identify and address potential safety issues effectively. Inspections, including both the essential daily pre-use checks and the more in-depth quarterly documented inspections, are crucial in maintaining the integrity and effectiveness of machine guards.

Moreover, the meticulous maintenance of these guards, whether they are part of new installations or existing setups, is vital in ensuring their continuous operation and reliability. By embracing these practices, organizations not only comply with necessary safety regulations but also foster a culture of safety that protects their workforce and sustains operational efficiency. ce

Steven Stogner is a certified safety professional for TradeSafe, a CFE Media and Technology content partner. Edited by Chris Vavra, web content manager, CFE Media and Technology, cvavra@cfemedia.com.

‘ Keep records of dates, actions taken and any parts replaced. Establish a feedback mechanism so operators can report concerns.’

The voice of the engineering community speaks loudly and clearly in the following corporate profiles featuring those companies taking part in the 2024 Executive Voice program. We offer our sincere thanks to these advertisers:

Since 1968, Moore Industries has proudly served the process manufacturing businesses and Fortune 500 companies by designing and manufacturing tough, reliable interface instruments for industrial process control, monitoring, safety, and automation. Moore Industries’ rugged and reliable products include temperature transmitters and assemblies, alarm trips and amplifiers, signal isolators and converters, HART interface devices, and an expanding line of IEC 61508-certified Functional Safety devices used in Safety Instrumented Systems (SIS).

In response to the rapidly growing demand by safety and process engineers for costeffective and compact safety

logic solvers for plant-critical safety applications, Moore Industries has released the SLA Multiloop and Multifunction Safety Logic Solver and Alarm. The SLA is designed and built from the ground up to IEC 61508:2010 standards and is exida certified for use in Safety Instrumented Systems for systematic integrity up to SIL 3 and for random integrity up to SIL 2.

The SLA performs as a multiloop logic solver with built-in voting and enhanced math capability typically found in costly and complex safety PLCs. This allows the SLA to handle everything from simple alarming to more complex schemes that include 1oo2, 2oo3 or even 5oo8 voting architectures, enabling it to act on hazardous risk mitigation; warn of unwanted process conditions; provide emergency shutdown; or provide on/off control in Safety Instrumented Systems and traditional monitoring and control applications.

SLA Multiloop Logic Solver and Alarm

DigiKey is a global distributor of more than 15.3 million electronic components and automation products from over 2,900 quality name-brand manufacturers. The company’s reputation extends worldwide as the provider of 1.9 million in-stock parts ready for immediate shipment. With products available in both design and production quantities, DigiKey is the best resource for designers and buyers alike.

DigiKey employs more than 5,000 people, conducts business in 27 currencies, offers web content in 22 languages, and delivers an average of 27,000 packages per day to customers in 180 countries around the world.

The key service differentiators that made DigiKey who they are today have laid the foundation for what DigiKey brings to the world of automation tomorrow. Through digital tools, industry leading supplier partnerships, and an unrivaled breadth of products, DigiKey paves the way as a one-stop shop to serve customers in a unique automation landscape.

DigiKey is the preferred supplier for industrial automation, control and safety products, carrying a

broad portfolio including advanced controls like PLCs, HMIs, motion, safety and robotics.

DigiKey provides detailed technical resources and robust search functionality to help you find the exact parts you need, including a range of EDA and design tools, a reference design library and free online schematics tools, an on-demand multimedia library, a comprehensive article library, community forums, and more.

DigiKey’s Marketplace gives customers access to even more products and services, benefiting applications such as industrial automation, test and measurement, IoT solutions, and virtually all things related to technology innovation.

With over 3 million square feet of product distribution space at our headquarters in Thief River Falls, Minn., DigiKey meets and exceeds customers’ expectations efficiently and effectively.

DigiKey provides numerous supply chain solutions, including eProcurement options, bonded inventory and just-in-time shipping. The website is regularly updated in response to customer feedback and industry needs.

Additionally, DigiKey has invested in innovations including cut tape printing, providing more products and services and expanding the DigiKey Marketplace.

DigiKey provides the best possible 24/7 service to customers by phone, email or chat. From prototype to production, DigiKey has the resources and products to accelerate progress for every designer, buyer and builder!

DigiKey paves the way as a one-stop shop to serve customers in a unique automation landscape.

DigiKey’s Product Distribution Center expansion (PDCe)
Tim Carroll Global head of marketing and e-commerce, DigiKey

Endress+Hauser, a global leader in measurement instrumentation, provides process solutions for flow, level, pressure, analytics temperature, recording and digital communications. They optimize processes in terms of economic efficiency, safety and environmental impact and have been serving the US market since 1970.

From its founding, Endress+Hauser has been built on four core values — commitment, excellence, sustainability and friendliness — and, this year, has a new initiative to reaffirm its commitment to its customers and return a sense of normalcy to them in a time of uncertainty.

While many companies have struggled with forces like COVID, inflation, shortages, or delays adding higher costs to every product and service in the market, Endress+Hauser is trying a different approach. In 2024, Endress+Hauser USA will refrain from increasing US product list prices to maintain customer stability, all while sustaining its mission to deliver a high-quality customer experience.

In addition to holding US product list pricing and improving supply chain performance, Endress+Hauser USA will reduce freight costs by 3% to its US list price-based customers, further stabilizing and reducing overall purchasing costs.

Endress+Hauser is committed to the voice of its customers and is constantly striving to meet their needs in the most effective way possible. They are finding solutions to the most critical challenges in the market and making the investments necessary in order to be partners of choice.

Since 2020, Endress+Hauser USA and its partner network have invested tens of millions of dollars in US operations, from supply chain and production to applications and quotations engineers, as well as other capital and personnel investments to ensure its ability to meet our customer commitments.

USA.

When there seems to be limitless machinery component options, or in other cases, hard-to-find replacement parts, how are you to know which is best for the job? Narrowing it down to a single item for application is more difficult than ever due to the increasing number of industrial products in the marketplace. Continuous technological advances can make decisions either easier or more challenging.

Partners. The Best Part of All.

It can be overwhelming to consider all the different equipment types and their diverse applications. Often, it is most feasible to engage a specialized third party for the best bottom-line results. Our expert team at Motion is eager to partner with you to find the best product, design, build or repair solution for any application. These special partnerships are exemplary of the saying, “Two heads are better than one.”

Knowing the part that needs to be replaced or fixed is only half the equation, the other half being how quickly the needed part or service can be accessed. Replacement part availability is crucial with unexpected downtime, which can add up to significant costs. Today, more than ever, the bar has been set high for distributors and suppliers to satisfy customers’ delivery expectations. To effectively achieve this, one cannot be complacent and do business as usual because “it’s always been done this way.”

In recent years, we at Motion have effectively transformed our delivery and finalmile process with automated goods-to-person systems, regional fulfillment centers, data trend and technology leveraging, and other value-added capabilities—all with the goal of same- or next-day delivery to customers. We continually evolve our strategy to focus on exceeding your experience with a partner.

When our customers need complementary expertise, especially for a particular issue or specialized project, Motion is here to collaborate. Together, we will arrive at the best solution. Partners, the best part of all.

Visit Motion.com.

Joe Limbaugh is Executive Vice President & Chief Operations Officer at Motion. Serving the Company since 1983, he is responsible for product procurement and inventory, distribution and fulfillment centers, branch operations support, headquarters campus operations, marketing, productivity improvement, automation intelligence, conveyance, repairs/services, and company-wide lease management.

Joe

Pacific Blue Engineering is a trusted control system integrator serving the manufacturing, transportation, and entertainment sectors. Founded in 2015 and headquartered in Long Beach, California, the company has swiftly risen as a leader in the field of control system integration. As the company approaches its 9th anniversary in 2024, it boasts a robust portfolio of over 1,200 projects, serving more than 200 clients across four countries and eight industries.

In November 2023 the company launched its newest office in Orlando, Florida, a move that will extend its reach and enhance its ability to serve a growing client base in the Southeastern United States. This expansion is a testament to the company’s dedication to providing close, client-focused services and staying attuned to the evolving needs of the industries it serves.

Pacific Blue Engineering’s broad range of services, from integrating field instruments to implementing complex Supervisory Control and Data Acquisition (SCADA) systems, reflects its versatile capabilities. The company’s end-to-end service model, encompassing design, programming, building, installation, commissioning, and validation, ensures comprehensive solutions are tailored to each client’s unique requirements. Their in-house UL508A panel shop, specializing in industrial control panels, facilitates solutions that are delivered with industry-leading quality, cost-effectively.

The company’s expertise extends to systems engineering, legacy controls modernization, and functional safety services, enabling its clients to enhance operational efficiency, improve product quality, mitigate risks, and make informed, data-driven decisions. Their strength in functional safety is underscored by its team of TÜV-certified safety engineers, demonstrating a commitment to the highest standards of safety and reliability in automation. As a Rockwell Automation Silver Technology Partner, Pacific Blue Engineering is at the forefront of integrating cutting-edge technologies.

Looking to the future, Pacific Blue Engineering remains dedicated to delivering best-in-class control system solutions, utilizing the latest technological advancements to meet the specific needs of customers in the ever-evolving world of industrial automation.

Joe Carson President and Founder Pacific Blue Engineering

As a world leader in drive technology and a pioneer in drive-based automation,

SEW-EURODRIVE has established a reputation for quickly solving the most difficult power transmission and motion control challenges. Since introducing the combined gearmotor in 1931, we have been bringing the best in drive technology to our customers worldwide.

Our team of automation experts understand the latest technology and can solve even the most complex motion control challenges.

More than just gearmotors

SEW-EURODRIVE offers much more than just components. We offer the expertise and expanded line of control components and software to drive them. Our team of automation experts understand the latest technology and can solve even the most complex motion control challenges.

Being a single-source automation partner radically sets us apart from others. Our team of motion control and automation engineers provides the expertise, project planning, software, commissioning, and worldwide support for your most challenging motion control projects. They can serve as a

valuable extension of your engineering team, reducing the stress and demanding workload. Our experts provide a solution of perfectly matched SEW components that have been designed to work together seamlessly.

PRODUCT INNOVATION

MOVI-C Automation Platform

In addition to engineering excellence,

SEW-EURODRIVE is also known for innovative new products. Proving the Automation Made Easy™ tag line, our MOVI-C® modular automation system is a flexible one-software, one-hardware automation platform that combines fully integrated drive components, control electronics and automation software — all from a single source. The key to this simple to use platform is that each of those components is designed to work together seamlessly, taking the hassle out of machine design, operation, and expansion.

Each MOVI-C ® component is designed to work together seamlessly, taking the hassle out of machine design, operation, and expansion.

The MOVI-C platform utilizes the latest automation technologies — from AC motors and gear units to ultra-efficient permanent-magnet servomotors, control electronics, and software. Machine builders will appreciate the seamless integration and prebuilt software modules tailored to the customer’s application.

Phone: 864-439-7537

www.seweurodrive.com

As manufacturing cybersecurity attacks grow more sophisticated and network security for industrial systems is top priority, Skkynet provides secure data communication software and services that allow companies to securely acquire, monitor, control, visualize, network, and consolidate live process data in-plant or in the cloud.

Skkynet software and services are being used in every industrial sector, with over 27,000 installations in 86 countries, including by the top 10 automation providers worldwide.

Skkynet’s unique Cogent DataHub™ technology is secure by design, adhering to guidelines from NIST, ISA, and the European Union’s NIS 2 Directive for segmenting networks—using DMZs to completely isolate OT systems and data. Unmatched tunnel/mirror capabilities allow outbound data connections through a DMZ to IT or cloud services without opening any inbound firewall ports.

Working in combination or separately, these tools provide full capabilities for any company looking for a hybrid and/or cloud implementation. Engineers and managers can securely network industrial data to and from multiple locations, consolidate information from remote plants and devices, share data for predictive maintenance, or use a real-time HMI to view data from around the globe.

Because they are secure by design, these solutions require no security hardware, no VPNs, and no changes to IT policies. Yet plant systems remain invisible to the internet.

Skkynet maintains OEM relationships with hardware and software providers and is a certified AVEVA technology partner. Skkynet customers include Microsoft, Siemens, AVEVA, Caterpillar, ABB, Gamesa, GE, Equinor, Goodyear, BASF, and the Bank of Canada.

This core technology also powers the Cogent DataHub service for Azure, providing secure connectivity on the cloud to hundreds of 3rd party tools available at the Microsoft Azure Marketplace. At the device level for IoT applications, Skkynet offers an Embedded Toolkit (ETK) for securely streaming embedded data.

Skkynet software and services are being used in every industrial sector, with over 27,000 installations in 86 countries, including by the top 10 automation providers worldwide.

Skkynet.com

Xavier Mesrobian Vice President, Sales & Marketing Skkynet Cloud Systems, Inc.
The unmatched tunnel/mirror capabilities of Cogent DataHub™ allow outbound data connections through a DMZ to IT or cloud services without opening any inbound firewall ports.

Innovations

Small controllers enable faster Ethernet communications for HMI, SCADA

Commission standalone machines more efficiently with the enhanced Micro850 and Micro870 2080-Lx0E controllers from Rockwell Automation. The latest controller firmware revision 22 enables faster controller communication over Ethernet to human-machine interface (HMI) and supervisory control and data acquisition (SCADA) applications, improving operational efficiency. Users can benefit from better system connectivity through the Class 1 implicit messaging capability. With the new programmable controller communication commands (PCCC) function, users can minimize conversion risk and retain legacy communication methods when modernizing a MicroLogix to a Micro800 controller. Rockwell Automation, www.rockwellautomation.com/en-us/products/hardware/allen-bradley/programmable-controllers

Inductive proximity sensors, tubular steel, up to 8mm sensing distance

The new AchieVe series of inductive proximity sensors from AutomationDirect are tubular, stainless steel, in 8mm, 12mm and 18mm barrel sizes. Flush and non-flush mount styles offer a range of sensing distances up to 8mm. PNP and NPN logic models are available. All have a N.O. output. Connection options include an M12 Q/D connector for 12mm and 18mm models, an M8 Q/D connector for 8mm models and a 2-meter pigtail cable style for select PNP logic models. AutomationDirect, www.automationdirect.com/proximity

Industrial cellular gateway has 5G benefits

Moxa CCG-1500 Series industrial 5G cellular gateways help customers embrace private 5G benefits for industrial applications. Providing 3GPP 5G connectivity for Ethernet and serial devices simplifies industrial private 5G deployments, including automated mobile robots and automated guided vehicle (AMR/AGV) applications in smart manufacturing and logistics and unmanned truck fleets in mining. The gateways enable interoperability and compatibility with major 5G RANs (Radio Access Networks) and 5G core networks from providers such as Ericsson, NEC and Nokia.

Moxa, www.moxa.com/en/products/industrial-network-infrastructure/ cellular-gateways-routers

Electrostatic motor for high efficiency, torque density

C-Motive’s unique electrostatic motor technology delivers the highest efficiency and torque density while reducing carbon emissions for motor users. The motor functions using static electricity, removing the need for rare earth materials and limiting copper use to a bare minimum.

C-Motive, https://c-motive.com

Liquid level controller saves energy, maintenance costs

Emerson’s Fisher Fieldvue L2t Liquid Level Controller is designed primarily for use in the separators at most oil and gas well sites. Compared to alternatives using electric on-off valves, the new controller can save significant energy and maintenance costs by minimizing valve movement, and by simplifying the level measurement and control processes. A displacer measures level and level interface. Executing a single-loop control algorithm drives the electrically-actuated control valve. It avoids emissions since the valve is actuated by electricity instead of natural gas pressure. It can be specified for new separators or retrofit to existing units in the same opening that traditional level controller use.

Emerson, www.emerson.com/en-us/ catalog/fisher-l2t

Innovations

Multiloop, multifunction safety logic solver and alarm

The IEC 61508 certified SLA multiloop logic solver from Moore Industries International Inc. has built-in voting and enhanced math capability providing safety practitioners a cost-effective, powerful, yet easy-to-employ logic solver that fills the large functionality gap between high-end safety PLCs and the limited capabilities of single-loop logic solvers within safety instrumented systems (SIS). The SLA can handle simple alarming to more complex schemes that include 1oo2, 2oo3 or 5oo8 voting architectures, enabling it to act on potentially hazardous process conditions; warn of unwanted process conditions; provide emergency shutdown; or provide on/off control in SIS and traditional alarm trip applications. Moore Industries International Inc., www.miinet.com

Weight controller monitors level, controls set points, weighs, counts parts

Model HI6800 from Hardy Process Solutions is designed for weight-based control of applications such as level monitoring, set-point control, static checkweighing and piece/part counting. The model features an optional 4.3-inch color TFT touch screen for operation and setup. It has a dual-core processor, two Ethernet ports, a microSD card slot, USB-C port, 2 digital outputs, 2 digital inputs and one analog scale input. The dual 10/100 Mbps Ethernet ports with an integrated network switch are ideal for simultaneously linking the instrument to control and information networks for monitoring performance, diagnostics and process statistics. Hardy Process Solutions, www.hardysolutions.com

Mini tunnel magneto-resistance sensors have high sensitivity, power efficiency

Littelfuse’s 54100 and 54140 miniature tunnel magneto-resistance (TMR) effect sensors are said to offer unmatched sensitivity and 100x improvement in power efficiency compared to Hall-effect sensors. The sensors offer activation in the x-y plane instead of the traditional z-axis, providing enhanced functionality and a wider operating temperature range of -40 to 100°C. Littelfuse, www.littelfuse.com

Alternating current motors with brushless technology

AC Servo Motors 220V/ 50W-5.5kW from Ato provide six common output powers to choose from. Brushless design ensures higher control accuracy, long run time without failure, less high-frequency noise, more torque and higher quality. Applications include medicine, food, machinery manufacturing and other fields.

Ato, https://www.servo.net/

Data ops software for industrial data without writing, maintaining code

HighByte Intelligence Hub is a DataOps version 3.2 software purpose-built for industrial data, enabling manufacturers to securely connect, model, condition and flow valuable industrial data to and from IT systems without writing or maintaining code. The software is deployed at the edge to merge real-time, transactional and time-series data into one payload for consuming applications. Users can speed system integration time, rapidly leverage contextualized data for analytics, artificial intelligence and machine learning (AI and ML) applications and govern data standards across the enterprise for Industry 4.0 applications. It supports open standards and provides operational technology (OT) teams the flexibility to merge, prepare and deliver industrial information. HighByte, www.highbyte.com

Back to Basics

What it really takes to control inventory

A computerized maintenance management system helps proper spare parts management, cuts downtime, increases profits.

Various types of facilities expend enormous amounts of energy making sure that a full array of goods are at their disposal to allow the manufacturing of products in a timely manner. As more companies adopt justin-time and progressive/continuous manufacturing practices, the need for the proper materials on time is imperative. Without the goods, machines stop and downtime is profit loss.

Beyond planning, inventory

Failure to plan deliveries and manage inventory are not the only reasons machines stop. Power outages and natural disasters can’t be totally controlled. The lack of a small spare part can shut down production as quicky as missing an entire shipment. Having spare parts for machines and being able to find them quickly is key.

Supply chain issues have delayed machine spare parts delivery as much as they have slowed receipt of manufacturing goods. The good news: better vendor and customer contracts up and down the chain have us almost back to normal supply lead times. The bad news: in-house spare parts storeroom inventory control practices and procedures are, in most companies, not up to par with inventory practices for manufacturing goods. Not having parts available when needed extends machine downtime and bleeds profit. More companies use computerized maintenance management systems (CMMS) to help maintenance operations. One CMMS module is designed for spare parts inventory and can help maintain a high inventory accuracy and control.

Maximize inventory accuracy

3. Ensure that items are not moved from one location to another without recording the new location in the CMMS.

4. All items being removed from the storeroom must be recorded in the CMMS.

A spare parts inventory CMMS can help high inventory accuracy and control.

All the above tasks require good and precise procedures and processes. If all are followed, high inventory accuracy is expected. To achieve an inventory accuracy near or at 100%, lock the storerooms. Assign parts control people to each storeroom 24/7 (or as long as maintenance people are in the building). Cost for total storeroom coverage is often offset by savings from having higher inventory accuracy. A modest storeroom inventory may be worth $3 million. If the plant has a 95% inventory accuracy rate, it loses $150,000 per year in inventory. Storerooms with high-tech and automated items can exceed $10 million in inventory.

Unplanned manufacturing downtime can cost over $100,000 per hour and/or cause complete losses of batch manufactured goods.

Besides maximizing the capabilities of an CMMS, these procedures can help a facility achieve and maintain nearly 100% inventory accuracy.

1. All parts coming into the storeroom must be inspected for damage. Ensure they match the purchase orders, and are received into the CMMS inventory module.

2. All items must be placed in their proper storage locations and be recorded in the CMMS.

A locked and always-staffed storeroom enable fast parts location, keeping unplanned downtime to a minimum. What works? Precise instructions that are easily taught, learned and performed. Transparency for inventory transactions. Someone to oversee and manage transactions. Timely restock purchasing. Investment in money, procedural rigor and training that a company makes to accurately control inventory can pay for the cost of prolonged unplanned downtime events each year. ce

Ken Staller, senior consultant, Daniel Penn Associates. Edited by David Miller, content manager, Control Engineering, CFE Media and Technology, dmiller@cfemedia.com.

KEYWORDS: CMMS, Spare parts

LEARNING OBJECTIVES

Understand how spare parts inventory management prevents downtime. Discover how computerized maintenance management systems (CMMS) can optimize inventory control. Explore strategies for achieving high inventory accuracy.

ONLINE

www.controleng.com/ articles/improve-cmmsimplementation-in-10-ways/ CONSIDER THIS

How can a facility refine its inventory management practices?

TADIRAN BATTERIES

Yaskawa America, Inc

.www .yaskawa .com

MEDIA SHOWCASE FOR ENGINEERS

Sales

Sales

Sales

Sales

Sales

Sales

Sales

MWaddell@CFEMedia.com 312-961-6840

BGross@CFEMedia.com 847-946-3668

RGroth@CFEMedia.com 774-277-7266

DHoughton@cfemedia.com 508-298-9021

RLevinger@CFETechnology.com 516-209-8587

513-205-9975 DMorris@cfemedia.com

847-624-8418 JPinsel@cfemedia.com

MWorley@CFEMedia.com 331-277-4733

Publication Services

Jim Langhenry, President, Co-Founder, CFE Media JLanghenry@CFEMedia.com

Steve Rourke, Co-Founder, CFE Media SRourke@CFEMedia.com

Patrick Lynch, CEO, CFE Media 847-452-1191, PLynch@cfetechnology.com

McKenzie Burns, Marketing-Events Manager MBurns@cfemedia.com

Courtney Murphy, Marketing and Events Manager CMurphy@cfemedia.com

Paul Brouch, Director of Operations 708-743-5278, PBrouch@CFEMedia.com

Rick Ellis, Audience Management Director 303-246-1250, REllis@CFEMedia.com

Michael Smith, Creative Director 630-779-8910, MSmith@CFEMedia.com

Michael Rotz, Print Production Manager 717-422-3622, mike.rotz@frycomm.com

Custom reprints, print/electronic: Paul Brouch, PBrouch@CFEMedia.com

Jeff Mungo, List Rental Account Director, DataAxle 402-836-6278, Jeff.Mungo@data-axle.com

Information: For a Media Kit or Editorial Calendar, go to www.controleng.com/mediainfo.

Marketing consultants: See ad index

Letters to the editor: Please e-mail us your opinions to MHoske@CFEMedia.com or fax 630-214-4504. Letters should include name, company, and address, and may be edited.

Tunnel/Mirror simply better networking

For data protocols that are difficult to connect, the DataHub Tunnel/Mirror provides easy-to-configure, secure and robust networking. Eliminate the hassles of DCOM, detect network breaks quickly and recover from them smoothly. Access your remote data, not your plant systems. Connect and share data among locations with no DCOM or Windows security issues.

The DataHub Tunnel/Mirror goes beyond the basics, letting you integrate your data without exposing your network. Simply better networking.

SkkynetTM, DataHubTM, Cogent DataHubTM, the Skkynet and DataHub logos are either registered trademarks or trademarks used under license by the Skkynet group of companies (“Skkynet”) in the USA and elsewhere.

High precision. High performance.

You can count on servo motors from SEW-EURODRIVE

Our CM3C Servomotor line offers a high degree of dynamics and performance with a compact design, making them excellent for confined spaces. Multiple frame sizes, lengths, and torque ratings makes them the perfect fit in material handling, hoist and gantry applications, and a wide variety of machine automation applications. Their modular design allows for direct gear unit mounting without adapters or couplings. Pair that with our single-cable MOVILINK® DDI digital motor interface for power and communications, and you’ve got a cost-effective, flexible servo solution.

Contact your SEW representative today to find your solution  seweurodrive.com

Turn static files into dynamic content formats.

Create a flipbook
Issuu converts static files into: digital portfolios, online yearbooks, online catalogs, digital photo albums and more. Sign up and create your flipbook.